EasyManua.ls Logo

EAE EE-6503V2 - Annex 2: Hydraulic Diagrams and Parts

Default Icon
36 pages
Print Icon
To Next Page IconTo Next Page
To Next Page IconTo Next Page
To Previous Page IconTo Previous Page
To Previous Page IconTo Previous Page
Loading...
Installation, Operation and Parts Manual
EE-6503V2
27
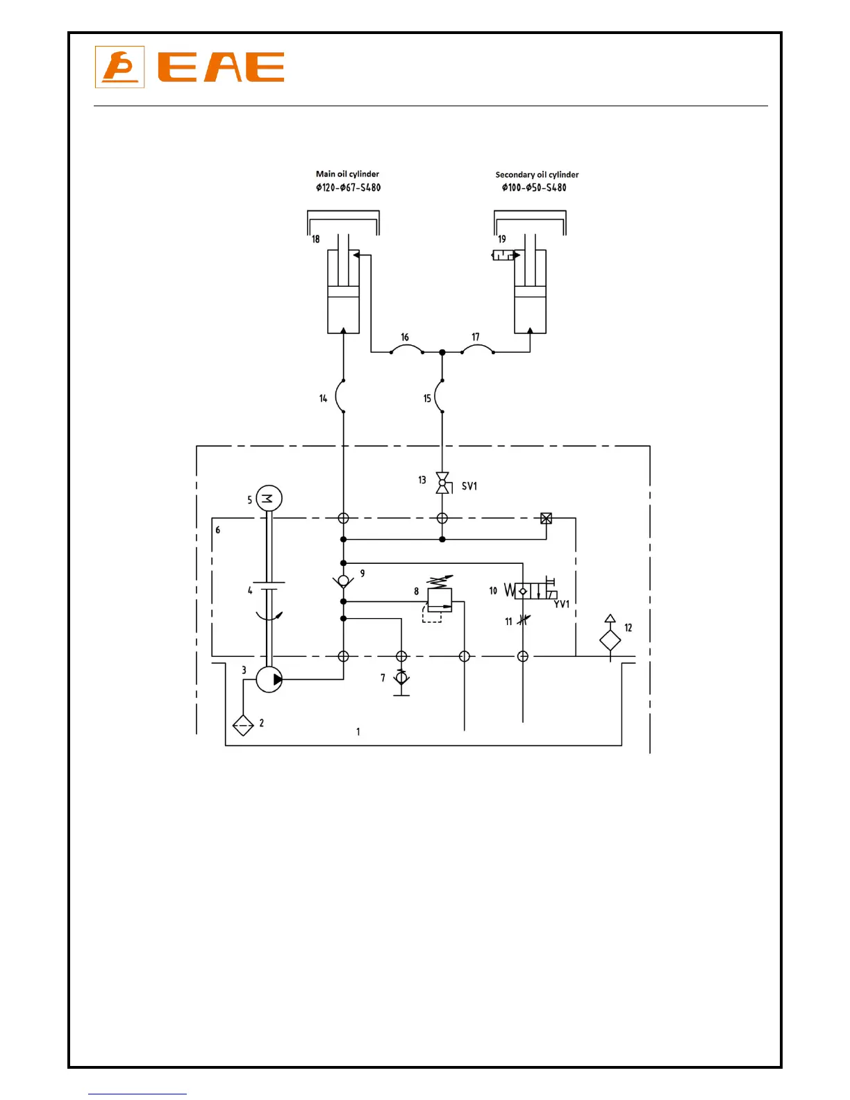
Annex 2, Hydraulic diagrams and parts list
1.Oil tank
11.Flow-control valve
2.Oil filter
12.Oil tank cover
3.Gear pump
13.Leveling ball valve
4.Coupling
14.Rubber oil hose
5.AC motor
15.Rubber oil hose
6.Hydraulic block
16.Rubber oil hose
7.Cushion valve
17.Rubber oil hose
8.Over-flow valve
18.Main oil cylinder
9.Single way valve
19.Seondary oil cylinder
10.Solenoid unloading valve