EasyManua.ls Logo

Eaton Cutler-Hammer Easy-Start ES Series - System Schematic (Cutler-Hammer Transformer Connections)

Eaton Cutler-Hammer Easy-Start ES Series
128 pages
To Next Page IconTo Next Page
To Next Page IconTo Next Page
To Previous Page IconTo Previous Page
To Previous Page IconTo Previous Page
Loading...
Easy-Start ES Instruction Manual
Drawings
INSTALLATION
2-22
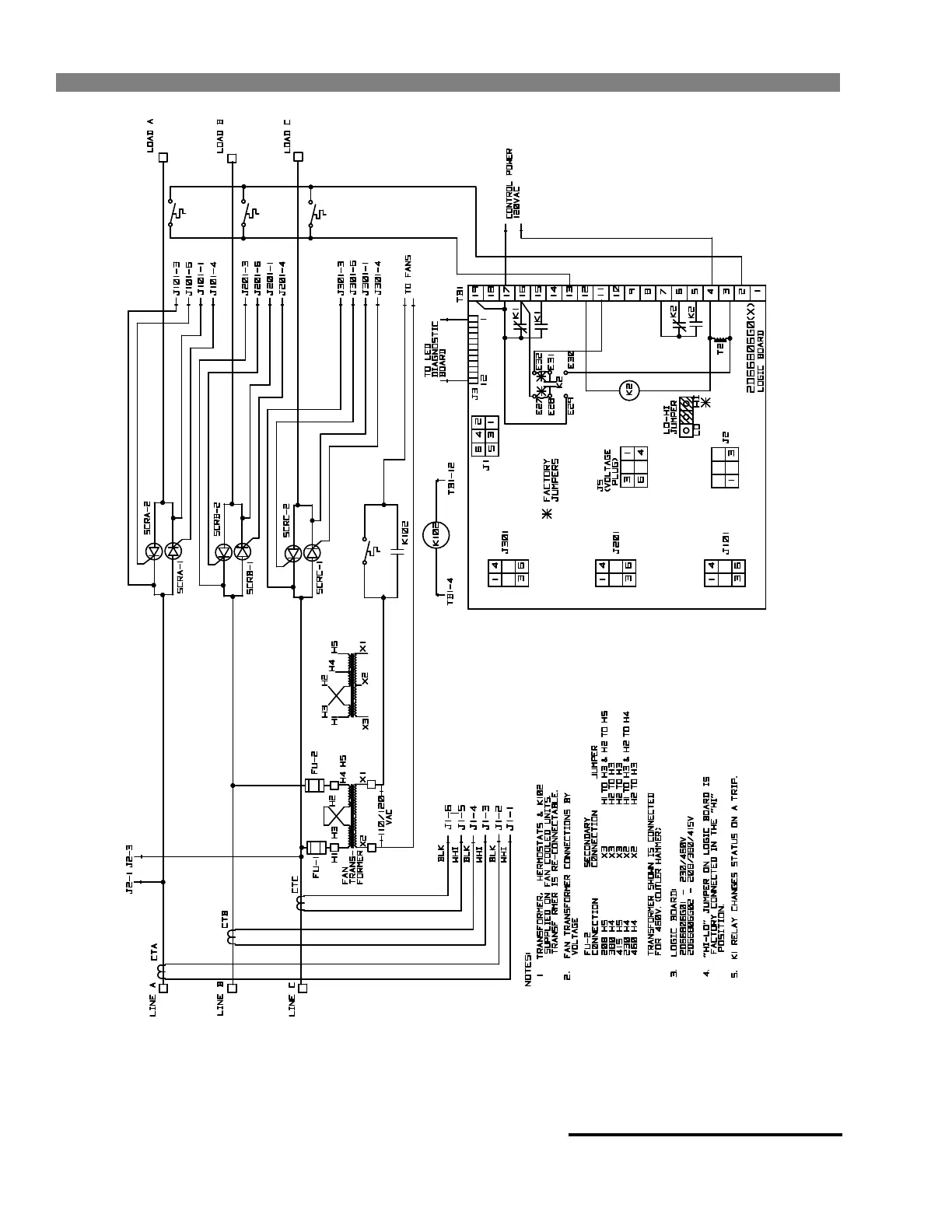
(230V-460V)
(XF HR)
(208V-380V-415V XF HR)
Easy ES-003
System Schematic (Cutler-Hammer Transformer Connections)
Figure 2-3
StockCheck.com

Table of Contents

Related product manuals