EasyManua.ls Logo

Eaton EASY-E4-UC-12RCX1 - Timing and Counter Relay Example

Eaton EASY-E4-UC-12RCX1
621 pages
Print Icon
To Next Page IconTo Next Page
To Next Page IconTo Next Page
To Previous Page IconTo Previous Page
To Previous Page IconTo Previous Page
Loading...
6. Function blocks
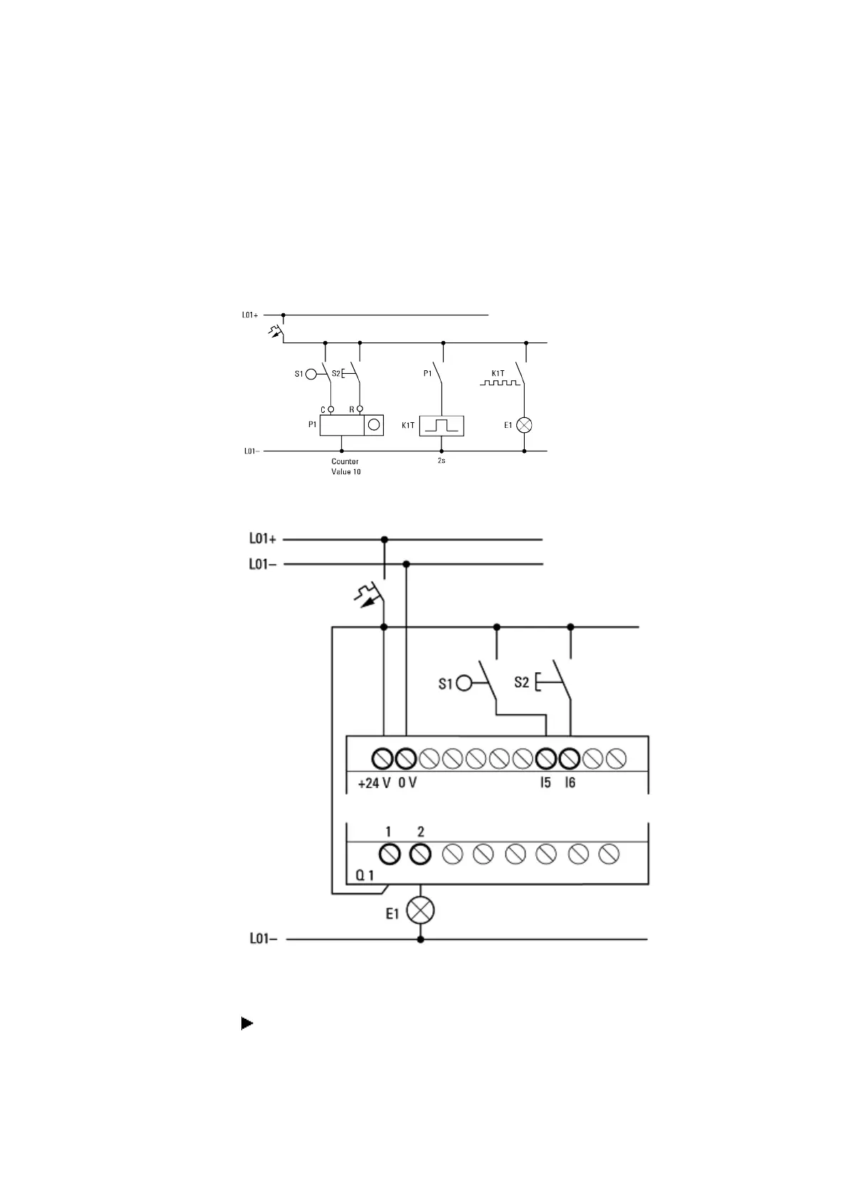
6.4 Timing and counter relay example
6.4 Timing and counter relay example
A warning light flashes when the counter reaches 10. In this example the function
blocks C01 and T01 are wired in the standard circuit diagram and their inputs and out-
puts are defined.
Figure 216: Hardwiring with relays
Figure 217: Wiring with easyE4
Enter circuit diagram
Enter the following circuit diagram while using the EDP programming language.
454
easyE4 11/18 MN050009 EN www.eaton.com

Table of Contents

Other manuals for Eaton EASY-E4-UC-12RCX1

Related product manuals