EasyManua.ls Logo

Fermax BUS2 - Page 33

Fermax BUS2
52 pages
Print Icon
To Next Page IconTo Next Page
To Next Page IconTo Next Page
To Previous Page IconTo Previous Page
To Previous Page IconTo Previous Page
Loading...
Page 33
BB
BB
B
US2US2
US2US2
US2
BB
BB
B
US2US2
US2US2
US2
Code 97462I-1 V07_09
BUS-2 DISTRIBUTOR - 4 OUTPUTS
DISTRIBUIDOR BUS-2 - 4 SALIDAS
REF. 3241
MADE IN SPAIN
PROX/NEXT DISTRIB
B
B
BB
BB
PREV DISTRIB
B
B
BUS-2 OUTPUT
BUS-2 INPUT
FAULT
ON
ON
DERIVACION
SPLIT 2
DERIVACION
B
B
ONFAULT
ONONFAULTFAULT
B
B
ON
FAULT
DERIVACION
SPLIT 4
SPLIT 1
SPLIT 3
DERIVACION
NO
TERM
JP1
TERM
JP1
BUS-2 DISTRIBUTOR
DISTRIBUIDOR BUS-2
REF. 3240
MADE IN SPAIN
PROX/NEXT DISTRIB
B
B
BB
BB
PREV DISTRIB
B
B
BUS-2 OUTPUT
BUS-2 INPUT
FAULT
FAULT
ON
ON
DERIVACION
SPLIT
1
2
SPLIT
DERIVACION
JP1
NO TERM
JP1
BUS-2 DISTRIBUTOR
DISTRIBUIDOR BUS-2
REF. 3240
MADE IN SPAIN
PROX/NEXT DISTRIB
B
B
BB
BB
PREV DISTRIB
B
B
BUS-2 OUTPUT
BUS-2 INPUT
FAULT
FAULT
ON
ON
DERIVACION
SPLIT
1
2
SPLIT
DERIVACION
JP1
TERM
JP1
BUS-2 DISTRIBUTOR - 4 OUTPUTS
DISTRIBUIDOR BUS-2 - 4 SALIDAS
REF. 3241
MADE IN SPAIN
PROX/NEXT DISTRIB
B
B
BB
BB
PREV DISTRIB
B
B
BUS-2 OUTPUT
BUS-2 INPUT
FAULT
ON
ON
DERIVACION
SPLIT 2
DERIVACION
B
B
ONFAULT
ONONFAULTFAULT
B
B
ON
FAULT
DERIVACION
SPLIT 4
SPLIT 1
SPLIT 3
DERIVACION
NO
TERM
JP1
TERM
JP1
NO TERM
JP1
REF.3250
DISTRIBUIDOR 2 SALIDAS BUS-2 BASIC
2 OUTPUTS BASIC BUS-2 DISTRIBUTOR
BUS Out
BUS In
Out 1 Out 2
TERM
NO TERM
JP1
CN1 CN2
REF.3251
DISTRIBUIDOR 4 SALIDAS BUS-2 BASIC
4 OUTPUTS BASIC BUS-2 DISTRIBUTOR
BUS Out
BUS In
Out 1 Out 2 Out 3 Out 4
TERM
NO TERM
JP1
CN1 CN2
REF.3251
DISTRIBUIDOR 4 SALIDAS BUS-2 BASIC
4 OUTPUTS BASIC BUS-2 DISTRIBUTOR
BUS Out
BUS In
Out 1 Out 2 Out 3 Out 4
TERM
NO TERM
JP1
CN1 CN2
JP1
TERM
JP1
NO TERM
JP1
NO TERM
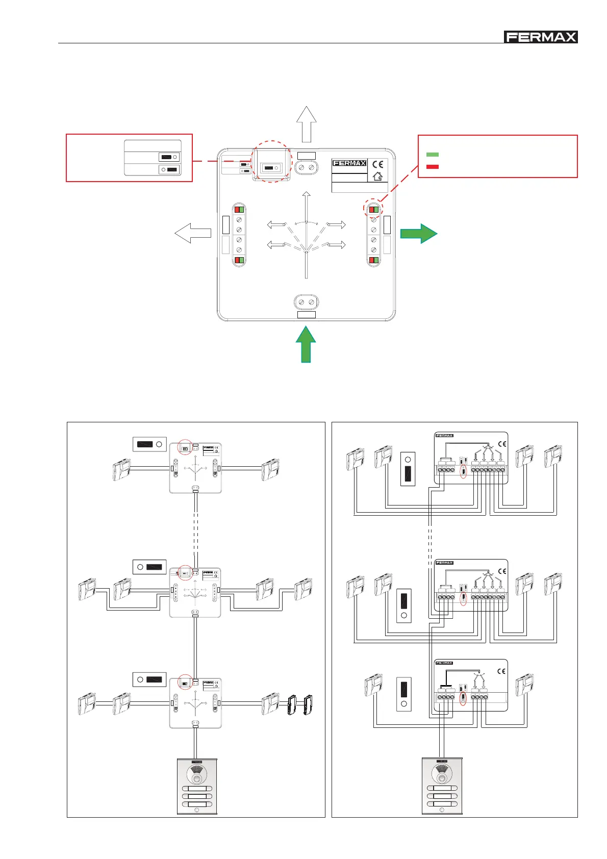
Continuation of
cut BUS
Entrance
BUS
NO
TERM
JP1
TERM
Jumper on the
left, only
on the last
distributor
Distribution output active, all
signals transmitted (audio,
video, data and power supply).
Distribution output on
standby. Only transmits
power supply data and
LED indication
(Green) ON: Output activated
(Red) FAULT: Output short circuited
* Operation
* Basic BUS2 distributor connection diagrams

Related product manuals