EasyManua.ls Logo

Fincor 2602 - Logic Connection Diagram, Run-Stop Pushbuttons; Logic Connection Diagram, Optional Armature

Default Icon
51 pages
Print Icon
To Next Page IconTo Next Page
To Next Page IconTo Next Page
To Previous Page IconTo Previous Page
To Previous Page IconTo Previous Page
Loading...
BOOK0795-F
10
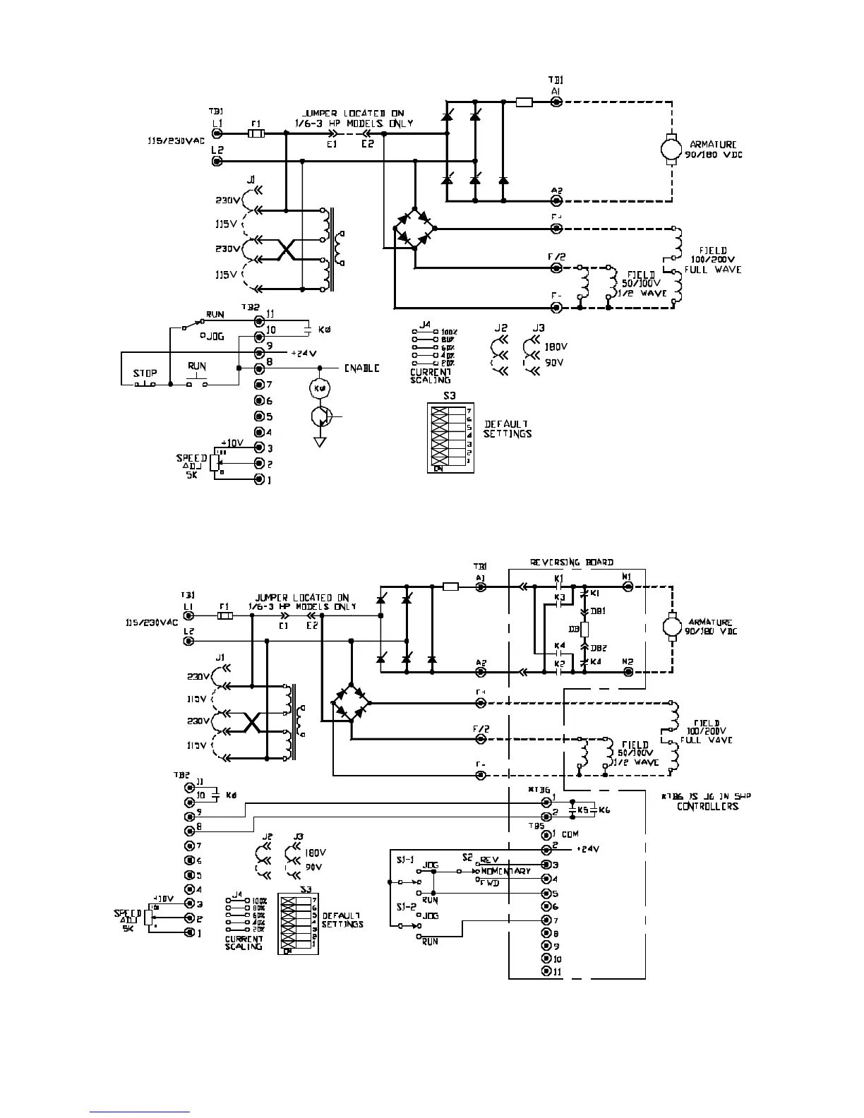
FIGURE 6. LOGIC CONNECTION DIAGRAM, RUN-STOP PUSHBUTTONS AND RUN-JOG SWITCH,
1/6 - 5 HP
FIGURE 7. LOGIC CONNECTION DIAGRAM, OPTIONAL ARMATURE CONTACTOR REVERSING
USING SWITCHES, 1/6 - 5 HP

Table of Contents

Related product manuals