EasyManua.ls Logo

Fincor 2602 - Logic Connection Diagram, Line Starting with

Default Icon
51 pages
Print Icon
To Next Page IconTo Next Page
To Next Page IconTo Next Page
To Previous Page IconTo Previous Page
To Previous Page IconTo Previous Page
Loading...
BOOK0795-F
11
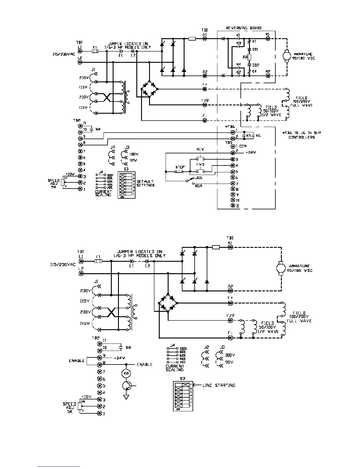
FIGURE 8. LOGIC CONNECTION DIAGRAM, OPTIONAL ARMATURE CONTACTOR REVERSING
USING PUSHBUTTONS AND RUN-JOG SWITCH, 1/6 - 5 HP
FIGURE 9. LOGIC CONNECTION DIAGRAM, LINE STARTING WITH MOTOR SPEED POTENTIOME-
TER, 1/6 - 5 HP

Table of Contents

Related product manuals