EasyManua.ls Logo

Flowserve Limitorque L120-40 - Page 21

Flowserve Limitorque L120-40
36 pages
Print Icon
To Next Page IconTo Next Page
To Next Page IconTo Next Page
To Previous Page IconTo Previous Page
To Previous Page IconTo Previous Page
Loading...
21
Limitorque Actuation Systems L120 Series FCD LMENIM1201-04-A4 – 03/18
flowserve.com
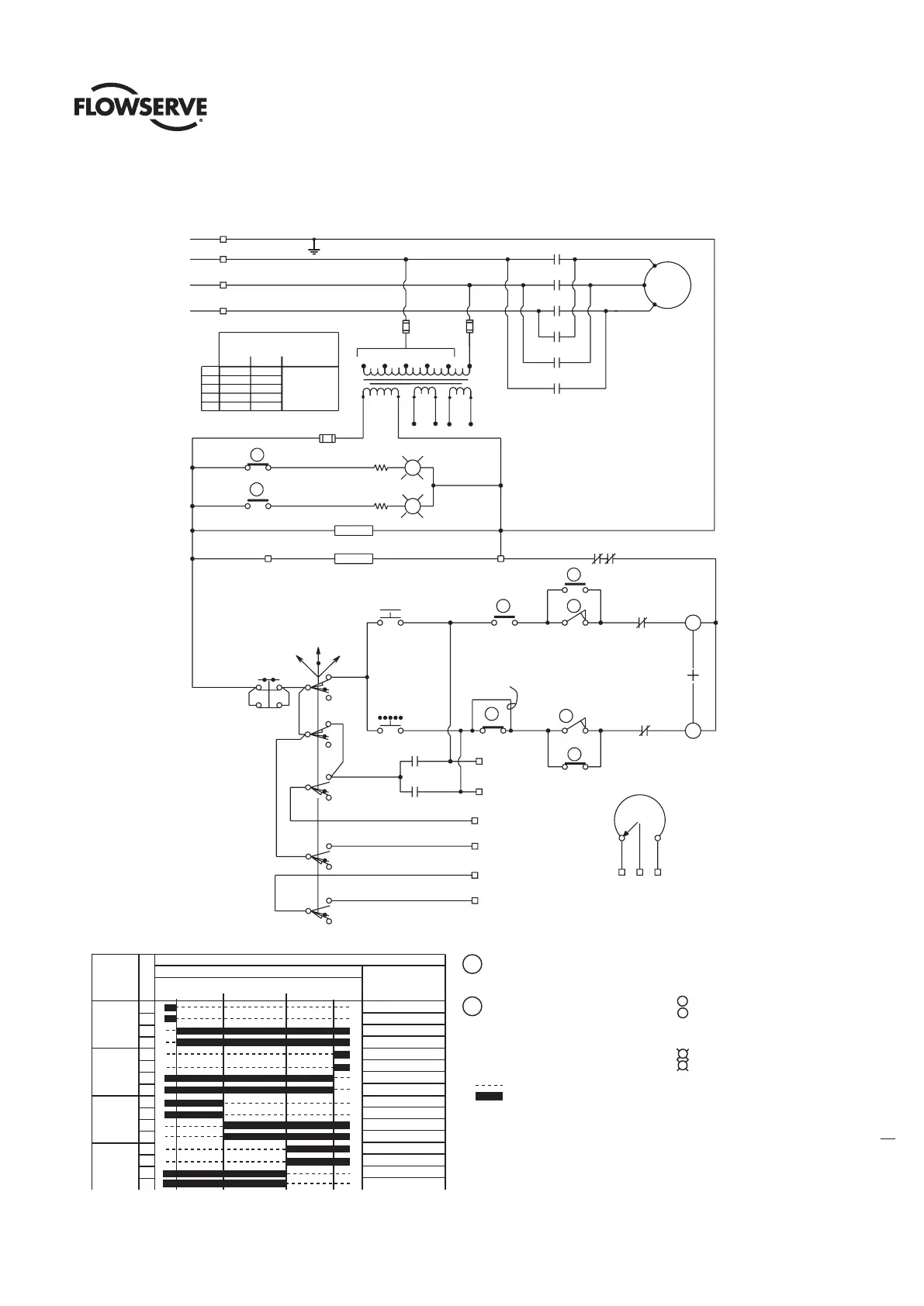
Figure 5.1 (one of two) – L120-10 through 40 typical wiring diagram
MOTOR
7
3
(7)(7C)
(3)(3C)
R
G
(18)
(18C)
(17) (17C)
(5)
(5C)
(1)
(1C)
PB1
OPEN
PB2
STOP
PB3
CLOSE
(8)(8C)
8
1
17
LOCAL
REMOTE
O
C
O
C
O
C
C
C
C
O
O
O
T1
T2
T3
L1
L2
L3
4 18
5
(4)
(4C)
TH.OL
SS
OFF
ELEC HTR
MTR HTR
JUMPER
SEE NOTE #5
18
OPEN
STOP
4
2
CLOSE
3
COMMO N
YELLOW
RED
YELLOW
BLUE
YELLOW
BROWN
ORANGE
BLUE
WHITE
YELLOW
WHITE
BROWN
YELLOW
BLACK
BLUE
BLACK
P1
P1
BROWN
RED
RED
RED
WHITE
BLUE
RED
P1
PURPLE
BLACK
BLACK
POT
(OPTIONAL )
1716
1
BLACK
BROWN
RED
11
12
13
GREEN
BLACK
P2
H2
H1
6
5
REMOTE IND
GRAY
PINK
GRAY
REMOTE IND
21/22
BLACK
BLACK
GND
10
GREEN/WHITE
GREEN/WHITE
GREEN/WHITE
19/20
WHITE
RED
230 V
500
H1 AND H3
TO L1
H2 AND H4
TO L2
480
460
415
380
1
A
B
E
D
E
ALTERNATE
TRANSFORMER TYPES
600
575
550
-
-
32
TAPS
CPT
18 V
115 V
RED
WHITE
BLU
FUSE
FUSE
AB
CD
E
BLUE
BLUE
BLACK
WHITE
RES
RES
18 V
YEL
YEL
BLU
BYPASS CIR
IND LIGHT
OPEN LIMIT
BY-PASS CIR
IND LIGHT
CLOSE LIMIT
SPARE
SPARE
SPARE
SPARE
SPARE
SPARE
SPARE
SPARE
FULLY
OPEN
A B
FULLY
CLOSED
SPARE
SPARE
LIMIT SWITCH CONTACT DEVELOPMENT
VALVE POSITION
ROTOR
OPEN
CLOSE
INT. 1
INT. 2
FUNCTION
1
2
3
4
5
6
7
8
9
10
11
12
13
14
15
16
CONTACT
A B
OPENING TORQUE SWITCH INTERRUPTS
CONTROL CIRCUIT IF MECHANICAL OVERLOAD
OCCURS DURING OPENING CYCLE
CLOSING TORQUE SWITCH INTERRUPTS
CONTROL CIRCUIT IF MECHANICAL OVERLOAD
OCCURS DURING CLOSING CYCLE
18
17
5. ADD JUMPER ON LS#8 BETWEEN TERMINALS (8)
Notes
3. SEE CERTIFICATION SHEET FOR VOLTAGE SUPPLIED.
2.
1.
CLOSE CONTACT
OPEN CONTACT
TRANSFORMER UNUSED WIRES TO BE SEPARATELY
COVERED WITH INSULATING HEAT SHRINK TUBING.
4. ROTORS INT.1 & INT.2 CAN BE SET AT VALVE
POSITION FULL OPEN, FULL CLOSED OR ANY
POSITION IN BETWEEN AS INDICATED BY
POINTS A AND B.
& (8C) FOR TORQUE-SEATING VALVES.
O
C
R
G
O-OPEN CONTACT
C-CLOSE CONTACT
CPT-CONTROL POWER TRANSFORMER
+-MECHANICAL INTERLOCK
TH.OL-THERMAL OVERLOAD CONTACTS
SS-SELECTOR SWITCH
(LOCAL-OFF-REMOTE )
PB1-OPEN PUSHBUTTON
PB2-STOP PUSHBUTTON
PB3-CLOSE PUSHBUTTON
ELEC HTR-COMPARTMENT HEATER
MTR HTR-MOTOR HEATER
POT-POTENTIOMETER (OPTIONAL, SEE
CERTIFICATION SHEET IF SUPPLIED)
RES-LAMP RESISTORS˛
RED INDICATING LIGHT
GREEN INDICATING LIGHT
OPENING COI L
CLOSING COIL
Legend
Valve shown in full open position

Related product manuals