EasyManua.ls Logo

Gamry Interface 1000 - Noise, Capacitance, and Leakage

Gamry Interface 1000
88 pages
Print Icon
To Next Page IconTo Next Page
To Next Page IconTo Next Page
To Previous Page IconTo Previous Page
To Previous Page IconTo Previous Page
Loading...
Chapter 8 -- Measurement of Small Signals--Measurement System Model and Physical Limitations
8 - 2
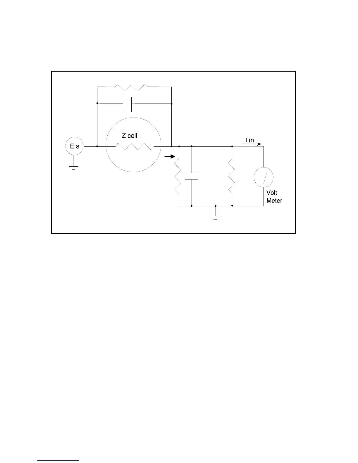
Figure 8-1
Equivalent Measurement Circuit
Icell
C shunt
R shunt
C in
R in
Rm
Unfortunately, technology limits high impedance measurements because:
Current measurement circuits always have non-zero input capacitance, i.e. C
in
> 0.
Infinite R
in
cannot be achieved with real circuits and materials.
Amplifiers used in the meter have input currents, i.e. I
in
> 0.
The cell and the potentiostat create both a non-zero C
shunt
and a finite R
shunt
.
Additionally, basic physics limits high impedance measurements via Johnson noise, which is the inherent
noise in a resistance.
Johnson Noise in Z
cell
Johnson noise across a resistor represents a fundamental physical limitation. Resistors, regardless of
composition, demonstrate a minimum noise for both current and voltage, per the following equations:
E = (4 k T R δF)
1/2
I = (4 k T δF / R)
1/2
Where;
k = Boltzman's constant 1.38x 10
-23
J/
o
K
T = temperature in
o
K
δF = noise bandwidth in Hz
R = resistance in ohms.
For purposes of approximation, the Noise bandwidth, δF, is equal to the measurement frequency. Assume
a 10
11
ohm resistor as Z
cell
. At 300
o
K and a measurement frequency of 1 Hz this gives a voltage noise of

Table of Contents

Other manuals for Gamry Interface 1000

Related product manuals