EasyManua.ls Logo

GE GFDR485GF - Schematic; Wiring Schematic Overview

GE GFDR485GF
55 pages
Print Icon
To Next Page IconTo Next Page
To Next Page IconTo Next Page
To Previous Page IconTo Previous Page
To Previous Page IconTo Previous Page
Loading...
50
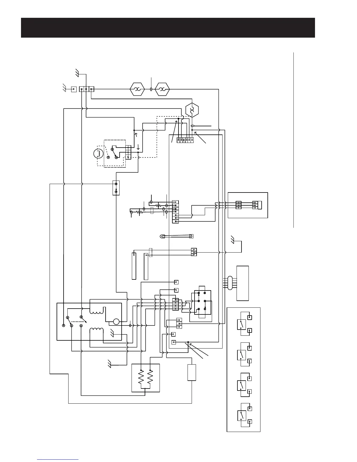
Schematic
Rear Panel
DSM Board
J1
1 2 3 4 5 6
J4
1 2 3 4 5 6 7
TCO
Start
Run
Drum Motor- Stopped
Bottom Coil
Top Coil
Steam
Valve
J14
1 2 3 4
J8
J5
N
L1
J203
RJ45
J202
3 2 1
Dryer Main Control Board
Idler/Belt Break SW –
Shown Intact
Cent. SW
G
L1
L2
240 VAC Power In TB
Inlet
TH
Outlet
TH
Outlet Backup
Thermostat
Inlet Backup
Thermostat
Hi-Limit
Thermostat
Com
Door Switch
Shown Door
Closed
N.O.
N.C.
L1
N
HA Dryer UI
(Direct Wire Connections to Main
MC Board)
1
2
5
6
3
4
K7
Drum
Reverse
8 7 1
1 2
J9
1 2 3
J7
(Main 1)
(AUX 1)
(AUX 2)
4
9
5
7
8
1
2
6
3
(Main 2)
In
In
In
Out
Out
Out
1
2
COM N.O.
12
1
1
2
2
UI Panel
GND
COM
Frame
A
B
GND (4 Wire System) Only
(Rear Panel)
GND (3 Wire System)
Brass Bar To Chassis
(Neutral Not Grounded)
L2
COM
COM
NO
NO
NC
InLine
Conn.
InLine Conn.
1 2 3
12-Black
16-White
18-Black/Yellow
20-Gray
20-Red
20-Violet
12-Violet
20-Aqua
18-White/Violet
20-Orange/White
20-Aqua
14-Green
16-White
18-Orange/White
12-Aqua
20-Pink
20-Green
12- Violet/Red
18-Navy/White
18-Tan/Red
18-Yellow
18-Brown
18-Black/Red
18-White/Red
12-Violet/Yellow
18-Black/Yellow
18-Black
22-Navy
22-Yellow
22-Orange
14-Orange/Black
18-Pink/Black
18-Black/Orange
Splice (20-White)
12-Gray/Red
K1 – Motor
J6-2 J6-3
K2 – Steam
J6-2
J6-1
K4 – Bottom Coil
J3 J2
K3 – Top Coil
J8 J5
PCB Relay Detail Insert
18-White/Red
Base
1 2 3
Splice
(InLine
Connector)
Splice
(K3)
J3
J2
(K4)
See PCB Relay
Detail Insert
20-Navy
20-Navy
20-Violet
20-Red
Incand. Drum Lamp
(See Note 1)
Upper Rod
Lower Rod
J6
1 2 3
(K1,K2)
18-Black18-White
18-White
18-Yellow
14-White/Red
1
2
Note 1: Wire Shown “DASHED” Is
Only On Models With Incandescent
Drum Lamp. LED Drum Lamp Not
Included On Those Models.
LED
Drum
Lamp
_
+
Red
Black
Certain Models Only.
See Note 1.
Splice
14-Orange/Black
14-Orange/Black
(Located In Main Bundle
Appx 10 Inches From J2)
WIRING SCHEMATIC FOR ELECTIC DRYER MODELS:

Table of Contents

Related product manuals