EasyManua.ls Logo

Gemmy PLC-012E - Wiring Diagram, PLC-012 E

Default Icon
20 pages
Print Icon
To Next Page IconTo Next Page
To Next Page IconTo Next Page
To Previous Page IconTo Previous Page
To Previous Page IconTo Previous Page
Loading...
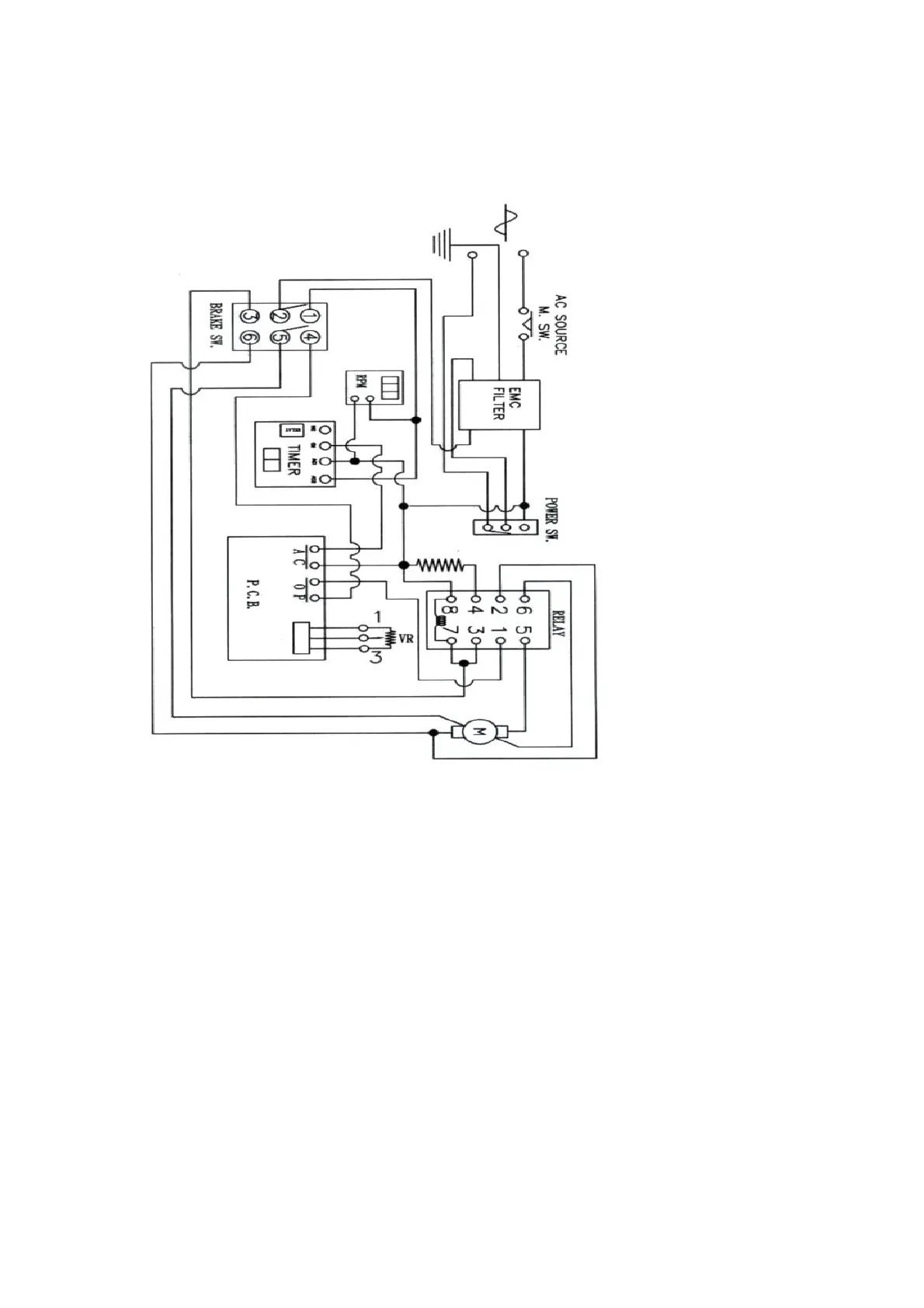
Wiring Diagram
PLC-012E, PLC-012H
15

Related product manuals