EasyManua.ls Logo

GRAPHTEC FC8600-130 - Main Board (MOTOR DRIVER)

GRAPHTEC FC8600-130
152 pages
Print Icon
To Next Page IconTo Next Page
To Next Page IconTo Next Page
To Previous Page IconTo Previous Page
To Previous Page IconTo Previous Page
Loading...
FC8600-UM-251-9370 10-4
10 BLOCK DIAGRAMS AND CIRCUIT DIAGRAMS
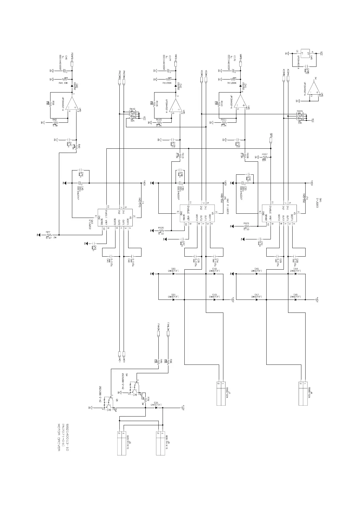
10.2.3 Main Board (MOTOR DRIVER)

Table of Contents

Other manuals for GRAPHTEC FC8600-130

Related product manuals