EasyManua.ls Logo

Hach Polymetron 9500 - Stærkstrømsbarriere; Hensyn i forbindelse med elektrostatisk udladning (ESD)

Hach Polymetron 9500
428 pages
Print Icon
To Next Page IconTo Next Page
To Next Page IconTo Next Page
To Previous Page IconTo Previous Page
To Previous Page IconTo Previous Page
Loading...
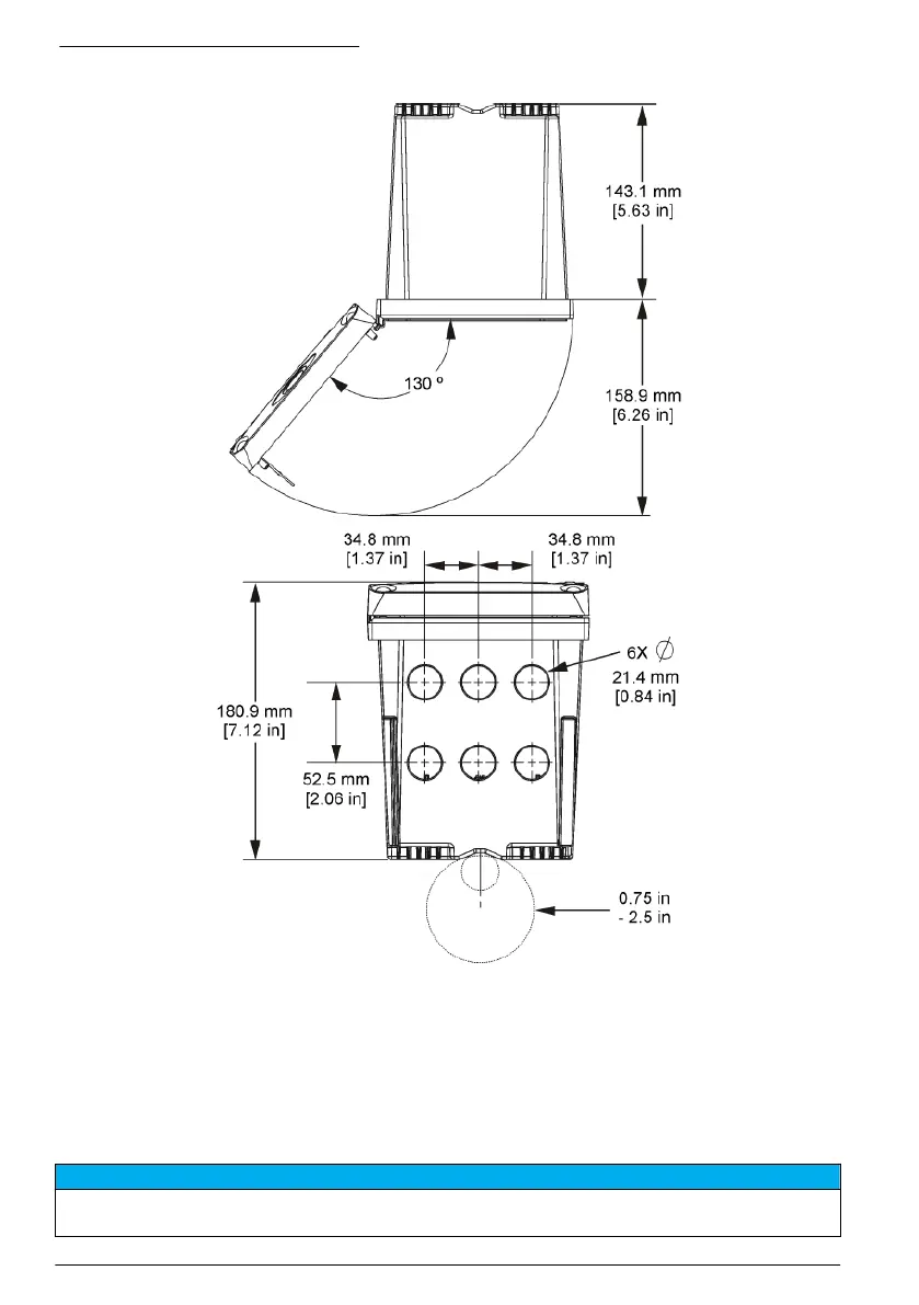
Figur 6 Visning oppefra og nedefra
Stærkstrømsbarriere
Højspændingsledninger til kontrolenheden findes bag højspændingsbarrieren i kontrolenhedens
kabinet. Barrieren skal forblive på plads, undtagen ved installation af moduler eller når en kvalificeret
installationstekniker trækker ledninger til strøm, alarmer, udgange eller relæer. Fjern ikke barrieren,
mens der er strøm på kontrolenheden.
Hensyn i forbindelse med elektrostatisk udladning (ESD)
B E M Æ R K N I N G
Potentiel instrumentskade. Følsomme elektroniske komponenter kan blive beskadiget af statisk elektricitet, hvilket
resulterer i forringet ydelse eller eventuel defekt.
236 Dansk

Table of Contents

Other manuals for Hach Polymetron 9500

Related product manuals