EasyManua.ls Logo

HANKISON HBP3200

Default Icon
44 pages
To Next Page IconTo Next Page
To Next Page IconTo Next Page
To Previous Page IconTo Previous Page
To Previous Page IconTo Previous Page
Loading...
13
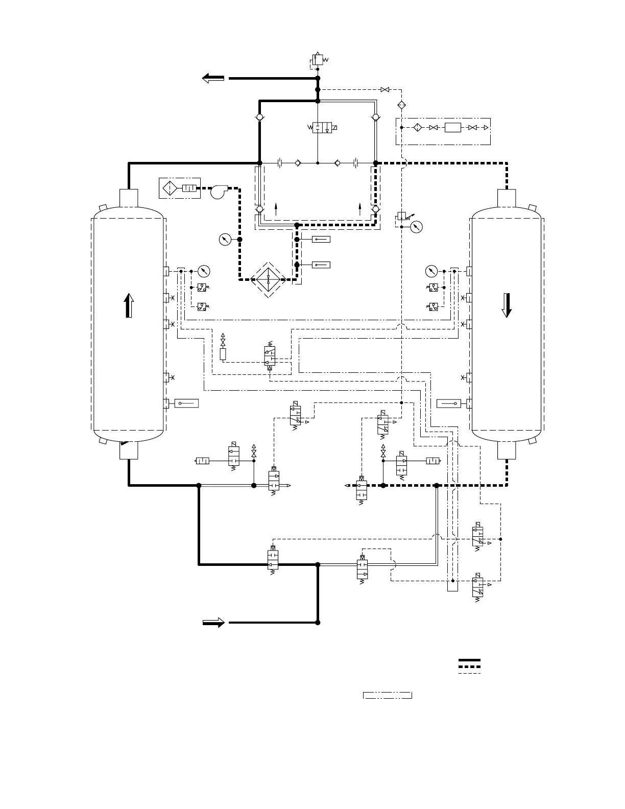
Figure 4
Sequence of Operation — Fixed Cycle Operation
Left Chamber Drying – Right Chamber Regenerating (shown)
(continued on next page)
WET GAS
INLET
DRY GA
S
OUTLET
SOL 'D'
V1
SOL 'F'
M1
V9
RTD
1
V3
V4
V2
SOL 'B
'
M2
SOL 'A
'
SOL 'G'
V1
0
RTD
2
V6
1PS
(RTD4/HS1)
ENERGY MGMT OPTION
SET @ 176°F
DRYING
EXH.
3PS
SET
@
5 PSIG
SOL 'C'
2
1
3
LEFT
TOWER
SET
@
45 PSI
G
M
RTD
3
SET @ 650°F
1T
C
SET @ 370°F
V5
2P
S
SET @ 176°F
4P
S
SET
@
5 PSI
G
REGE
N
SET
@
45 PSIG
SET AT
100 PSIG
RIGH
T
TOWE
R
V8
V12 V13
SOL 'E'
V7 V11
RV
1
SET @ 165 PSI
G
DEWPOINTER OPTION
DP
A
SOLENOID VA
LVES 'B', 'D', & 'G' ARE SHOWN ENERGIZED,
SYMBOLS ARE PER ANSI Y32.10 "GRAPHIC SYMBOLS FOR FLUID POWER DIAGRAMS."
SOLENOID VA
LVES 'A', 'C', 'E', & 'F' ARE SHOWN DE-ENERGIZED.
AS SHOWN FLOW DIRECTION IS:
INDICATES OPTION
3.
2.
1.
PILOT GAS LINE
RIGHT CHAMBER REGEN
LEFT CHAMBER DRYING
NOTES
4.
BD2BD1
H1
PI3
PI1
PI2
F1
PR&G
F2
O2
V1
4
O1

Related product manuals