EasyManua.ls Logo

Hayward PSC2104 - Typical Plumbing Schematic

Hayward PSC2104
44 pages
Print Icon
To Next Page IconTo Next Page
To Next Page IconTo Next Page
To Previous Page IconTo Previous Page
To Previous Page IconTo Previous Page
Loading...
11
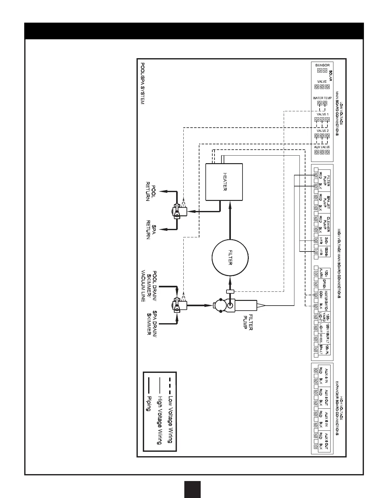
TYPICAL PLUMBING SCHEMATIC
1. Reverse the polarity of
the wiring to the valve
diverter motor that is out
of synchronization. The
best way to accomplish
this is to reverse the red
and white wires inside
the valve diverter motor
enclosure.
2. Remove the motor
enclosure cover, remove
the wire nuts, switch
the red and white wires,
reconnect the wires
with wire nuts, and
reinstall cover.
BASIC POOL/SPA PLUMBING:
These schematics show the
necessary plumbing required
to operate a pool and a spa
that share common pumps,
filters, and heaters. The
Motorized Diverter Valves
will change position when spa
use is desired.
IMPORTANT:
Be sure the valves are
synchronized to move
simultaneously from pool
suction and pool return to
the spa suction and spa
return. If they are not
synchronized, please follow
the instructions below:
NOTE:
The polarity of the wiring to
the valve motor that is out of
synchronization can also be
reversed by changing the
position of the toggle switch
to the reverse position.
If you select this method to
reverse polarity, be sure to
change the sticker at the rear
of the motor enclosure from
the black (Auto-Off-Reverse)
sticker to the white (Reverse-
Off- Auto) sticker.
You must change the sticker
so that users and service
personnel know the correct
auto position for the valve.