EasyManua.ls Logo

Holzmann ED 750FDQ - Page 43

Holzmann ED 750FDQ
Print Icon
To Next Page IconTo Next Page
To Next Page IconTo Next Page
To Previous Page IconTo Previous Page
To Previous Page IconTo Previous Page
Loading...
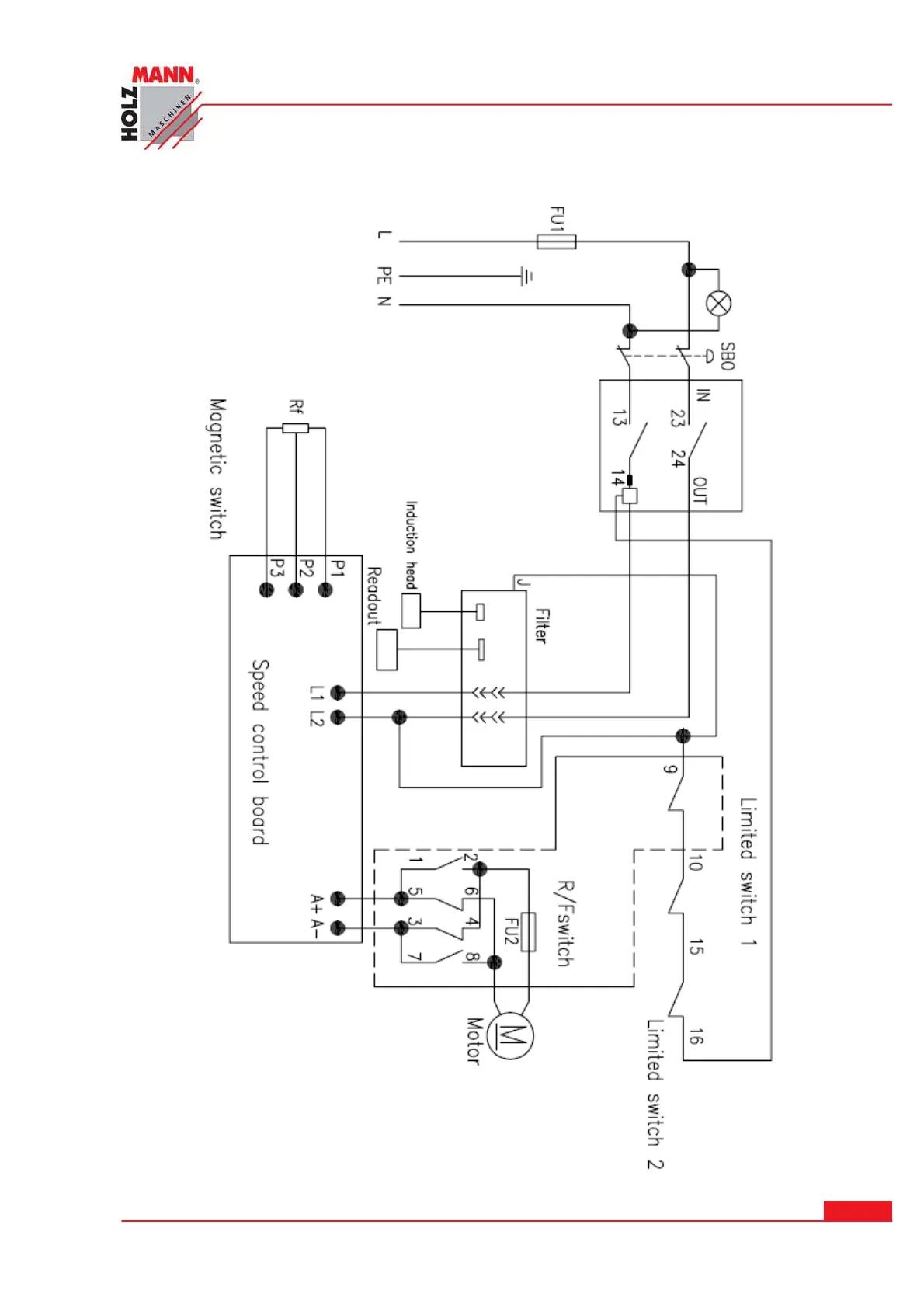
SCHALTPLAN / CI RCUI T DI AGRAM
HOLZMANN Maschinen Austria www.holzmann-maschinen.at
Seit e 4 3
Metalldrehmaschine / metal turning lathe ED 750 FDQ
2 1 SCHALTPLAN / CI RCUI T DI AGRAM

Table of Contents

Related product manuals