EasyManua.ls Logo

HTP PH130-80S - Phoenix Solar Piping with Air Handler

HTP PH130-80S
31 pages
Print Icon
To Next Page IconTo Next Page
To Next Page IconTo Next Page
To Previous Page IconTo Previous Page
To Previous Page IconTo Previous Page
Loading...
16
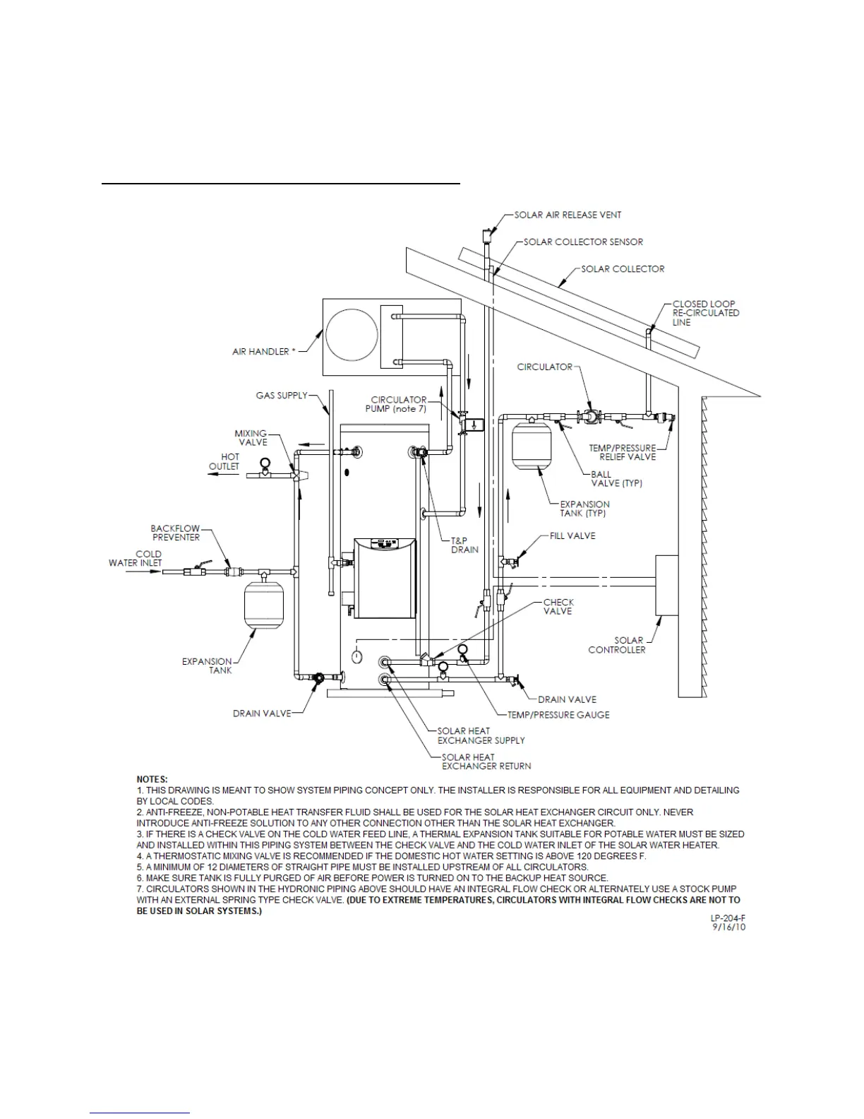
F. PHOENIX SOLAR PIPING WITH AIR HANDLER
Figure 6 - This drawing is meant to demonstrate system piping concept only.

Related product manuals