EasyManua.ls Logo

Hyster E40XMS - Page 20

Hyster E40XMS
26 pages
Print Icon
To Next Page IconTo Next Page
To Next Page IconTo Next Page
To Previous Page IconTo Previous Page
To Previous Page IconTo Previous Page
Loading...
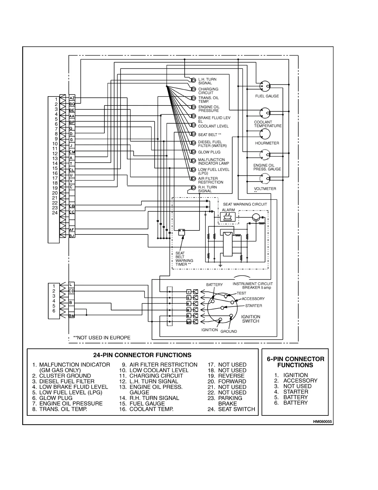
Cluster-Type Display Panel (Internal Combustion) Replacement 2200 SRM 514
Figure 8. Instrument Cluster Schematic, Internal Combustion Engine Trucks
16

Related product manuals