EasyManua.ls Logo

Immergas Zeus Superior - Printed Circuit Board (PCB) - DHW Mode; PCB Operation - DHW Request

Immergas Zeus Superior
52 pages
Print Icon
To Next Page IconTo Next Page
To Next Page IconTo Next Page
To Previous Page IconTo Previous Page
To Previous Page IconTo Previous Page
Loading...
24
STZSkW ed 12/07 ZEUS Superior kW
Technical DocumentationTechnical Documentation
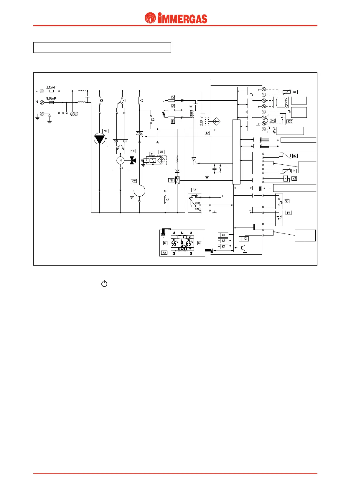
Electric circuit.
D.H.W. mode.
Operating.
By pressing the master switch ( ) boiler activation is enabled,
which is enabled for functioning in the domestic hot water
phase.
If the temperature detected by the DHW NTC probe (B2)
is lower than the setting made on the control panel (or on the
CAR or Super CAR if mounted) and if the contact of the system
pressure switch (S5) is closed (pressure detected in the primary
circuit above the minimum valve), the integrated P.C.B. powers
the boiler pump (M1) through relay K3, after which by diver-
sion of the contact of the relay K1 it powers the motor (M) of
the 3-way valve (M30). is functions until the end run switch
"3" opens on arrival at the domestic hot water position.
If the ue ow meter (B7) sends a correct signal to the board
(equivalent to fan at standstill or ue ow meter connected)
the fan is powered (M20) by means of relay K4.
With the consent of the safety thermostat (E4) and if the ue
ow meter (B7) send a correct dignal to the board (equivalent
to fan operating), the P.C.B. excites the requested relay K2,
which causes the closure of the two contacts. is allows to
start the controlled ignition cycle, rstly the ignition electrodes
(E1) and successively, both gas valve coils (Y1).
Ignition of the burner is detected by the P.C.B. by means of
the ionization electrodes (E2).
%0.&45*$)058"5&3
)&"5*/(
-0(*$$0.."/%4.*$30130$&4403
7&3:-0870-5"(&4"'&5:$*3$6*5
461&3$"3
015*0/"-
;0/&
#0"3%
015*0/"-
*.(#64
$0//&$5*0/
3&-":#0"3%015*0/"-
$0//&$5*0/'037*3(*-*0
)"/%)&-%$0/530-1"/&-
4503"(&5"/,
$0/'*(63"
5*0/+6.1&3
.*$30130$&4403
130(3"..*/($0//&$503
4&"-&%
$0/'*(63"
5*0/+6.1&3

Related product manuals