EasyManua.ls Logo

Immergas Zeus Superior - Printed Circuit Board (PCB) Functionality; PCB Operation - Central Heating Request

Immergas Zeus Superior
52 pages
Print Icon
To Next Page IconTo Next Page
To Next Page IconTo Next Page
To Previous Page IconTo Previous Page
To Previous Page IconTo Previous Page
Loading...
23
STZSkW ed 12/07 ZEUS Superior kW
Technical Documentation
Technical Documentation
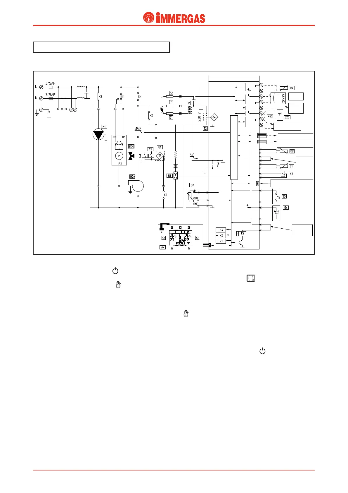
Electric circuit.
Central heating phase.
Operating with room thermostat.
By pressing the master switch ( ) boiler activation is
enabled.
By selecting button (A) operating in (Winter) functioning
is enabled in the central heating mode.
On closure of the room thermostat contact (S20) and, if the
contact of the system pressure switch (S5) is closed (pressure
detected in the primary circuit above minimum value), the P.C.B.
powers the boiler pump (M1) by means of relay K3, after which
by means of diversion of the relay K1 powers the motor (M) of
the 3-way valve (M30). is functions until the end run switch
"1" opens following arrival at the heating position
If the ue ow meter (B7) sends a correct signal to the board
(equivalent to fan at standstill or ue ow meter connected) the
fan is powered (M20) by means of relay K4.
If the temperature detected by the NTC ow probe (B1) is
lower than the setting made on the control panel using the
heating temperature selector, with the consent of the safety
thermostat (E4) and if the ue ow meter (B7) send a correct
signal to the board (equivalent to fan operating),the P.C.B.
excites the requested relay K2, which causes the closure of the
two contacts. is allows to start the controlled ignition cycle,
rstly the ignition electrodes (E1) and successively, both gas
valve coils (Y1).
Ignition of the burner is detected by the P.C.B. by means of
the ionization electrodes (E2).
Operating with Remote Control.
If the CAR or Super CAR are installed, the boiler automatically
detects the device and the ( ) symbol appears on the
display.
If the conditions detected by the Remote Control (CAR or
Super CAR) require ignition in the heating phase (SUM/WIN
selector of the CAR in WINTER position or Super CAR button
in function (Winter), adjustment of heating temperature above
that detected by the heating delivey probe (B1), requested by the
hourly programmer, room temperatue adjustment above that de-
tected), the P.C.B. powers the boiler pump (M1) by means of
relay K3 and burner ignition takes place as described above.
N.B.: By pressing the master switch ( ) and taking the boiler
to Stand-by, the connection error symbol"CON" will appear
on the CAR and on the Super CAR the"ERR>CM" symbol.
e Remote Control is constantly powered so as not to loose
the memorised programs.
N.B.: For every switch-o due to reaching the temperature,
the P.C.B. blocks burner functioning in the central heating
mode for a period of time equal to that set with the board
parameters (see P.C.B. functioning).
%0.&45*$)058"5&3
)&"5*/(
-0(*$$0.."/%4.*$30130$&4403
7&3:-0870-5"(&4"'&5:$*3$6*5
3&-":#0"3%015*0/"-
$0//&$5*0/'037*3(*-*0
)"/%)&-%$0/530-1"/&-
4503"(&5"/,
$0/'*(63"
5*0/+6.1&3
4&"-&%
$0/'*(63"
5*0/+6.1&3
461&3$"3
015*0/"-
.*$30130$&4403
130(3"..*/($0//&$503
;0/&
#0"3%
015*0/"-
*.(#64
$0//&$5*0/

Related product manuals