EasyManua.ls Logo

Intercomp PT300 - 4 Scale PT Charger

Intercomp PT300
21 pages
Print Icon
To Next Page IconTo Next Page
To Next Page IconTo Next Page
To Previous Page IconTo Previous Page
To Previous Page IconTo Previous Page
Loading...
PT300 Users Manual
Rev E, April 1999
15
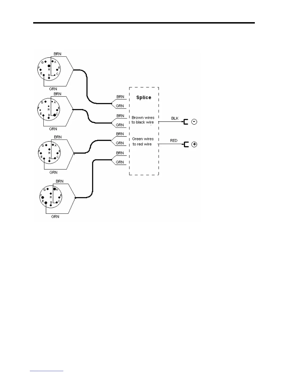
4 Scale PT Charger
4 scale battery charging cable

Related product manuals