EasyManua.ls Logo

ITV Greenline HE E6-E11 - Page 20

Default Icon
80 pages
Print Icon
To Next Page IconTo Next Page
To Next Page IconTo Next Page
To Previous Page IconTo Previous Page
To Previous Page IconTo Previous Page
Loading...
Technical information
6 720 802 419 (2012/06) en
20
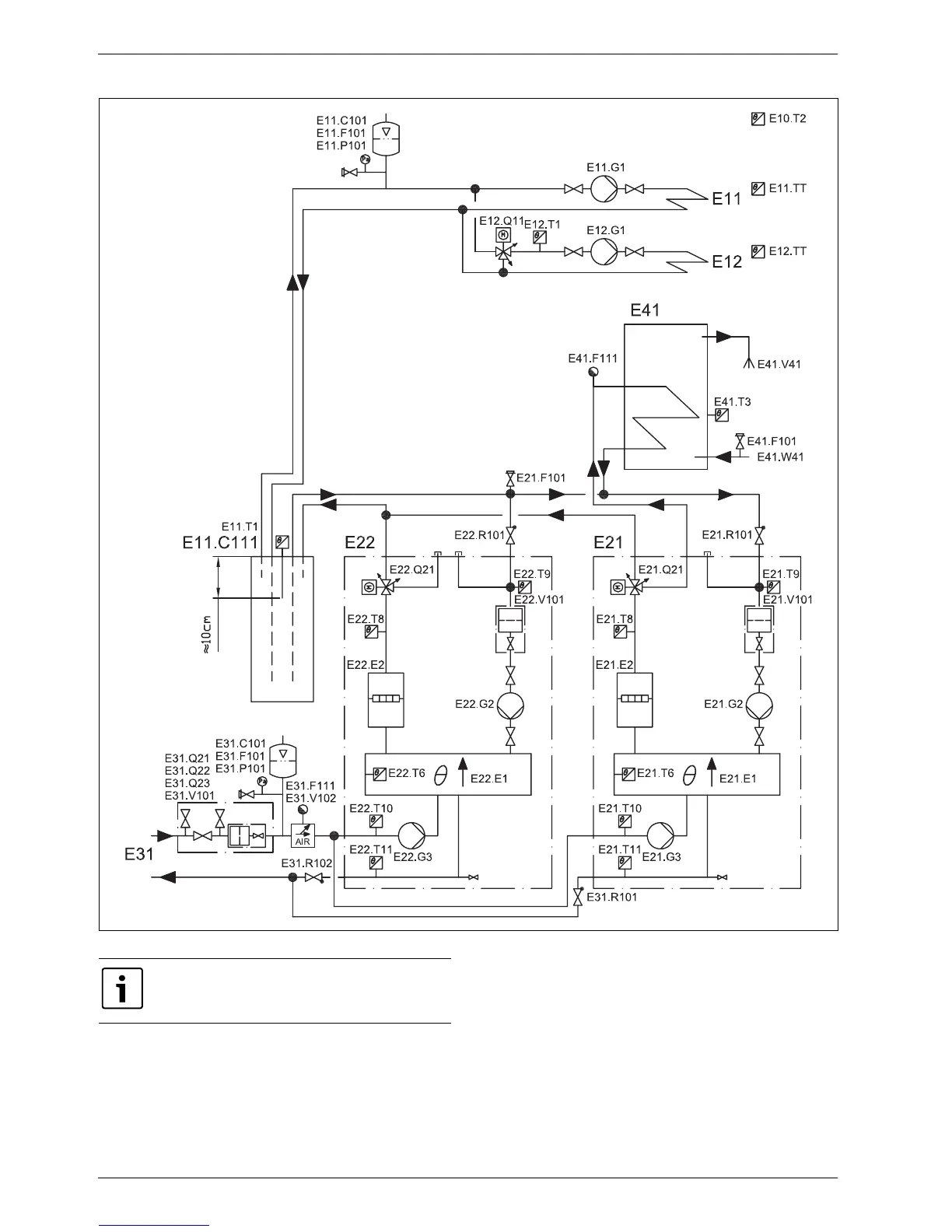
7.2.6 Combined operation of two heat pumps (cascade connection)
Fig. 15 Two heat pumps (cascade connection) with unmixed and mixed heating circuits, buffer tank and external hot water heater.
6 720 641 855-14.2I
For explanations to the system solutions (Æ 7.2.1 ).

Table of Contents