EasyManua.ls Logo

Jamestown J2000T - Introduction to Control Panel; ON;OFF Switch and Fuel Feed Control Knob

Default Icon
98 pages
Print Icon
To Next Page IconTo Next Page
To Next Page IconTo Next Page
To Previous Page IconTo Previous Page
To Previous Page IconTo Previous Page
Loading...
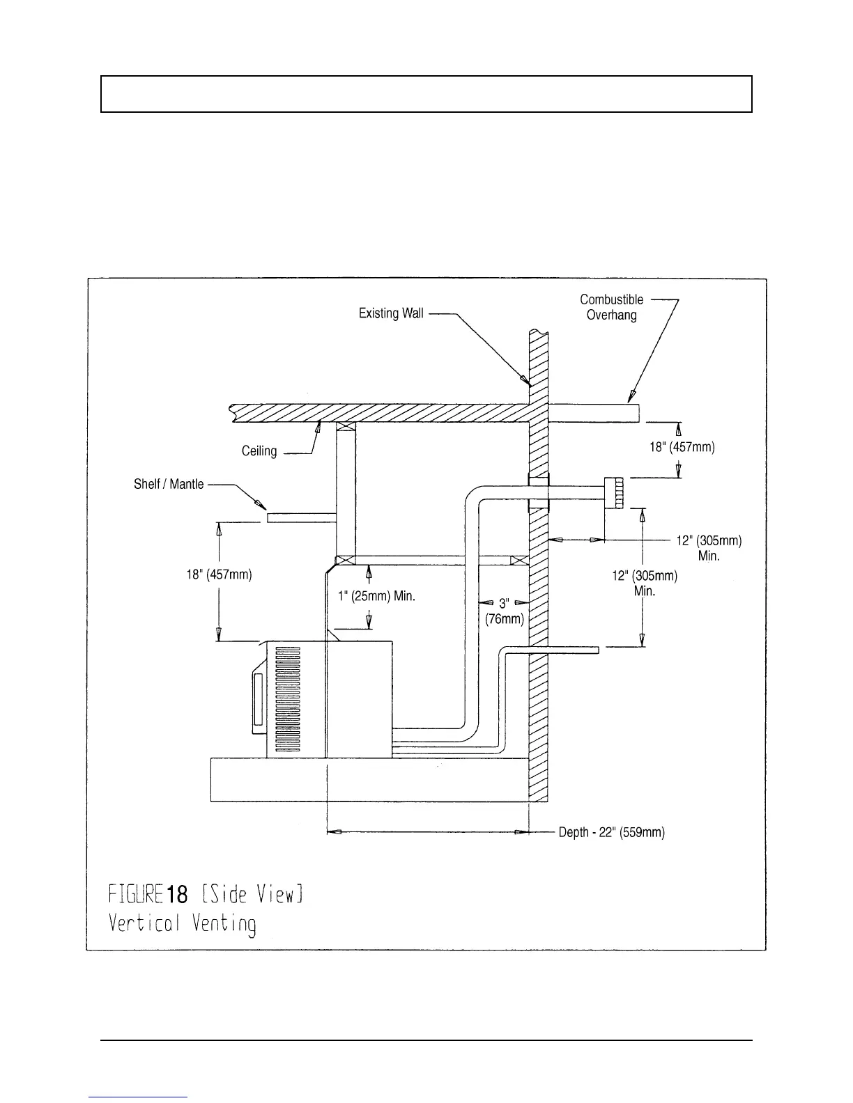
Vertical Venting
Page 32
1998-2006 Edition
When vertical venting is required, a 3" (76mm) space between the vent pipe and the wall must be
maintained.
When locating the exhaust hole, it must be noted that the bottom of the cap must be 12" (305mm) above the
ground level. This is a minimum clearance. You must also maintain a minimum of 3" (76mm) clearance from
the ceiling.

Table of Contents

Related product manuals