EasyManua.ls Logo

jcb JS210 - Power Supply Cut Delay

jcb JS210
531 pages
Print Icon
To Next Page IconTo Next Page
To Next Page IconTo Next Page
To Previous Page IconTo Previous Page
To Previous Page IconTo Previous Page
Loading...
5 - 15
Section C
Electrics
9803/6400
Section C
5 - 15
Issue 1
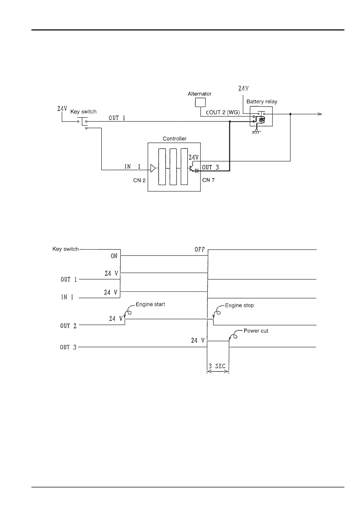
Pump Control
Power Supply Cut Delay
Circuit Diagram
Time Chart
When the signal (IN1) from the key switch is turned OFF, 24V from OUT 3 is output from the controller for 3 seconds. After 3
seconds the output of OUT 3 stops, and power to the coil from the electric battery relay is cut, contacts on the electric battery
relay break, and the power supply is cut.

Table of Contents

Other manuals for jcb JS210

Related product manuals