EasyManua.ls Logo

JLG 600A - Hydraulic Schematic - Sheet 4 of 6

JLG 600A
342 pages
Print Icon
To Next Page IconTo Next Page
To Next Page IconTo Next Page
To Previous Page IconTo Previous Page
To Previous Page IconTo Previous Page
Loading...
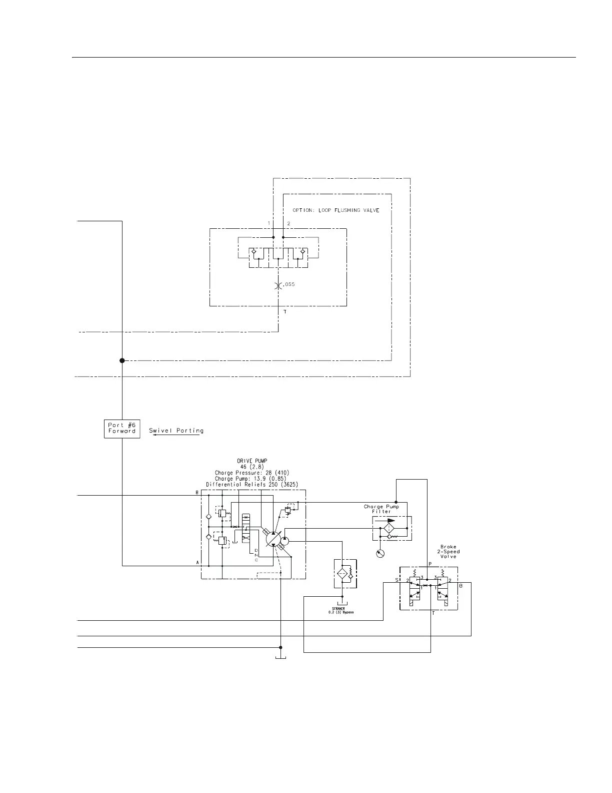
SECTION 7 - BASIC ELECTRICAL INFORMATION & SCHEMATICS
3121201 – JLG Lift – 7-23
Figure 7-31. Hydraulic Schematic - Sheet 4 of 6
2792691A

Table of Contents

Other manuals for JLG 600A

Related product manuals