EasyManua.ls Logo

JLG 600A - Hub Assembly

JLG 600A
342 pages
Print Icon
To Next Page IconTo Next Page
To Next Page IconTo Next Page
To Previous Page IconTo Previous Page
To Previous Page IconTo Previous Page
Loading...
SECTION 3 - CHASSIS & TURNTABLE
3121201 – JLG Lift – 3-15
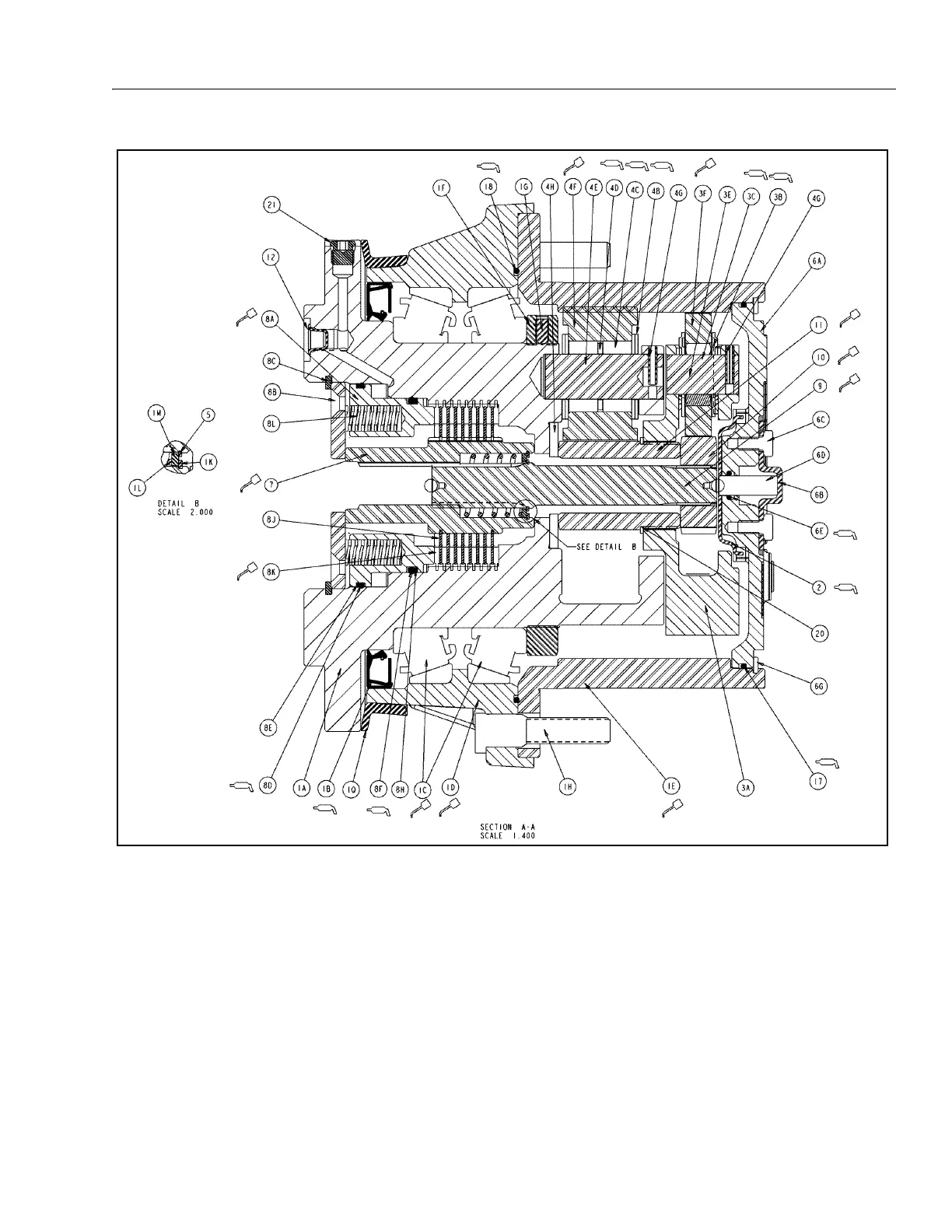
1A. Spindle
1B. Lip Seal
1C. Tapered Bearing
1D. Housing
1E. Ring Gear
1F. Bearing Nut
1G. Setscrew
1H. Stud
1K. Retaining Ring
1L. Spring
1M. Thrust Washer
1Q. Seal Boot
2. Thrust Spacer
3A. Carrier
3B. Thrust Washer
3C. Needle Bearing
3E. Planet Shaft
3F. Planet Gear
4B. Thrust Washer
4C. Needle Bearing
4D. Thrust Spacer
4E. Planet Shaft
4F. Planet Gear
4G. Roll Pin
4H. Thrust Washer
5. Retaining Ring
6A. Cover
6B. Disengage Cap
6C. Bolt
6D. Dowel Pin
6E. O-Ring
6F. Pipe Plug
6G. Retaining Ring
7. Coupling
8A. Brake Piston
8B. Pressure Plate
8C. Retaining Ring
8D. O-Ring
8E. Backup Ring
8F. O-Ring
8H. Backup Ring
8J. Brake Rotor
8K. Brake Stator
8L. Spring
9. Input Shaft
10. Sun Gear
11. Sun Gear
12. Plastic Plug
15. ID Plate
16. Drive Screw
17. O-Ring
18. O-Ring
19. Bolt
20. Retaining Ring
21. O-Ring Plug
Figure 3-10. Hub Assembly

Table of Contents

Other manuals for JLG 600A

Related product manuals