EasyManua.ls Logo

Kantech Telephone Entry System - Page 23

Kantech Telephone Entry System
42 pages
Print Icon
To Next Page IconTo Next Page
To Next Page IconTo Next Page
To Previous Page IconTo Previous Page
To Previous Page IconTo Previous Page
Loading...
DN1769-1809
17
Kantech Telephone Entry System Installation Manual
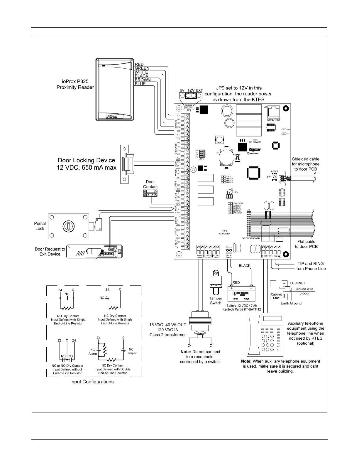
Figure 10: KTES Wiring Example with Reader (Stand Alone Application) - North America

Table of Contents