EasyManua.ls Logo

Kantech Telephone Entry System - STEP 12: Connecting Multiple KTES on the same Telephone Line (Optional); STEP 13: Connect the KTES to Earth Ground; STEP 14: Connect AC Power (North America Only)

Kantech Telephone Entry System
42 pages
Print Icon
To Next Page IconTo Next Page
To Next Page IconTo Next Page
To Previous Page IconTo Previous Page
To Previous Page IconTo Previous Page
Loading...
DN1769-1809
25
Kantech Telephone Entry System Installation Manual
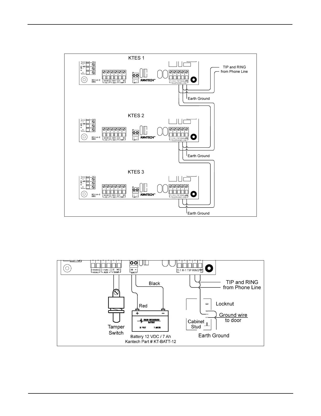
STEP 12: Connecting Multiple KTES on the Same Telephone Line (optional)
It is very important to take into consideration that a maximum of 305 m (1000 ft) should be used between the first
KTES and the last KTES, or in total.
STEP 13: Connect the KTES to Earth Ground
Since the KTES uses high performance communication and the telephone line, proper grounding is required to
insure safety and proper operation. An AWG #18 single conductor copper wire must be used to ground each KTES
to good earth ground as per the local electrical code (be careful with ground loops). The ground clamp should be
located below any other ground.
STEP 14: Connect AC Power (North America only)
Power should only be applied to the unit when all connections are completed. Connect the 16VAC terminals to the
secondary of the class 2 transformer 120 VAC 60 Hz IN / 16.5 VAC, 40 VA OUT.

Table of Contents