EasyManua.ls Logo

Lenze 4800 - Page 294

Lenze 4800
342 pages
Print Icon
To Next Page IconTo Next Page
To Next Page IconTo Next Page
To Previous Page IconTo Previous Page
To Previous Page IconTo Previous Page
Loading...
Selection aid
15-2
48XX/49XXSHB0399
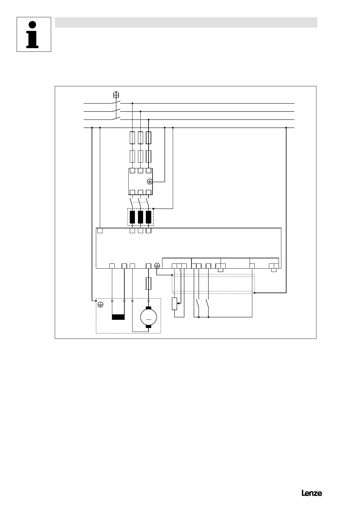
15.1 Speed control with armature-voltage feedback
4900Str099
Z1
K1
F '1 ...F '3
L
K
F ''1 ...F ''3
Q1
L1
L2
L3
PE
L1 L2 L3
L'1 L'2 L'3
L1 L2 L3PE
I K 20B
F'4
M
M1
21 28 39 40 59 90 FE8 97
X1 X2 X3 X4
4800/4900
A
IK AB
Ctrl.
enable
cw
n
set
FIG 15-1 Connection diagram for speed control with armature-voltage feedback
Show/Hide Bookmarks

Table of Contents

Related product manuals