EasyManua.ls Logo

Lenze 4800 - Page 303

Lenze 4800
342 pages
Print Icon
To Next Page IconTo Next Page
To Next Page IconTo Next Page
To Previous Page IconTo Previous Page
To Previous Page IconTo Previous Page
Loading...
Selection aid
15-11
48XX/49XXSHB0399
4900Str104
+
2
1
E4
0
1
±1
C041 CW /CW
21 22
C012 T
C013 T
ir
if
8
-1 0 V ... + 1 0 V
+
n
set
C 046
C 011
C 145/C 146
C 025/C 026
C 145/C 146
C 025/C 027
+
C 025/C 027
3
4
±180 V
C 025/C 026
C 025/C 026
C 025/C 027
-1 0 V ... + 1 0 V
C191
/
-
·
+
C 338
100% - C 339
C 145/C 146
JO G 1
C 051
C 145/C 146
6
0 ... + 1 0 V
+
C 025/C 027
C 025/C 026
-
C190
E3
0
1
+
C 050
C 070 V
C 071 T
C 072 K
pn
nn
dn
-
+
C 222 V
C 223 T
C 224 K
pp
np
dp
C 145/C 146
C 334 T
C 335 T
ir
if
C 112/C 113
C 331
xxxx
C 332 T
C 333 T
ir
if
C 330
xxxx
E5
C 112/C 113
C 220 T
C 221 T
ir
if
C 049
/
-
·
+
C46
100% - C 49
CW
CCW
Enable
n
max
o ffs e t
o ffs e t
Tacho
A c t. p o s . v a lu e
v
set'
n
act
o ffs e t
n
D istance
n
In p u t 2
(D enom inator) C 339
(D ia m e te r)
In p u t 1
(N um erator) C 338
Suppression of
process controller output
n
set
n-controller
P rocess ctrl.
RFG
Evaluation
-100...+100 %
RFG
P o s . s e tp o in t
P rocess ctrl.
can be
deactivated
I-com ponent can be
deactivated
RFG
Arithm etic block
S e tp o in t in te g ra to r
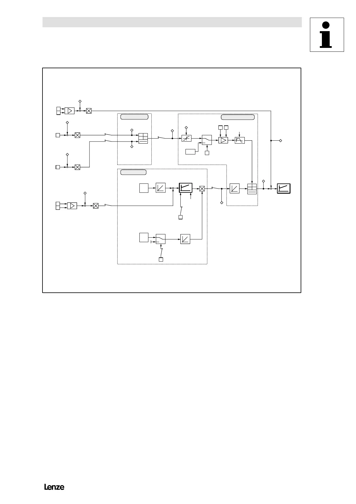
FIG 15-6 Example for a dancer-position control at an unwinder
Show/Hide Bookmarks

Table of Contents

Related product manuals