EasyManua.ls Logo

LGMG MT86 - Hydraulic System Schematic Diagram

Default Icon
165 pages
Print Icon
To Next Page IconTo Next Page
To Next Page IconTo Next Page
To Previous Page IconTo Previous Page
To Previous Page IconTo Previous Page
Loading...
MT86 Operation and Maintenance Manual
154
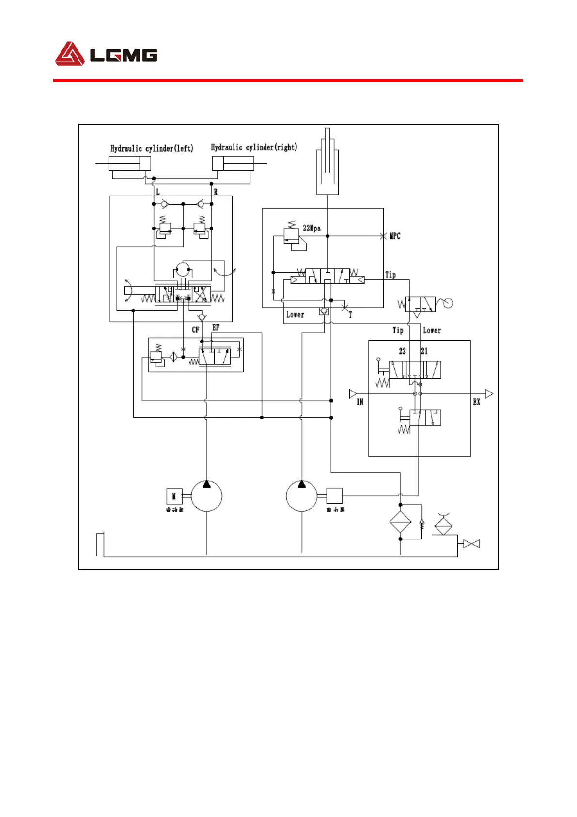
6.2Hydraulic system schematic diagram
Engine
Take
Power
drivce

Related product manuals