EasyManua.ls Logo

Liebert 1000kVA - Figure 52 Load on Bypass, UPS Not Available; Load on Bypass; OK to Transfer

Liebert 1000kVA
120 pages
Print Icon
To Next Page IconTo Next Page
To Next Page IconTo Next Page
To Previous Page IconTo Previous Page
To Previous Page IconTo Previous Page
Loading...
Operation
74
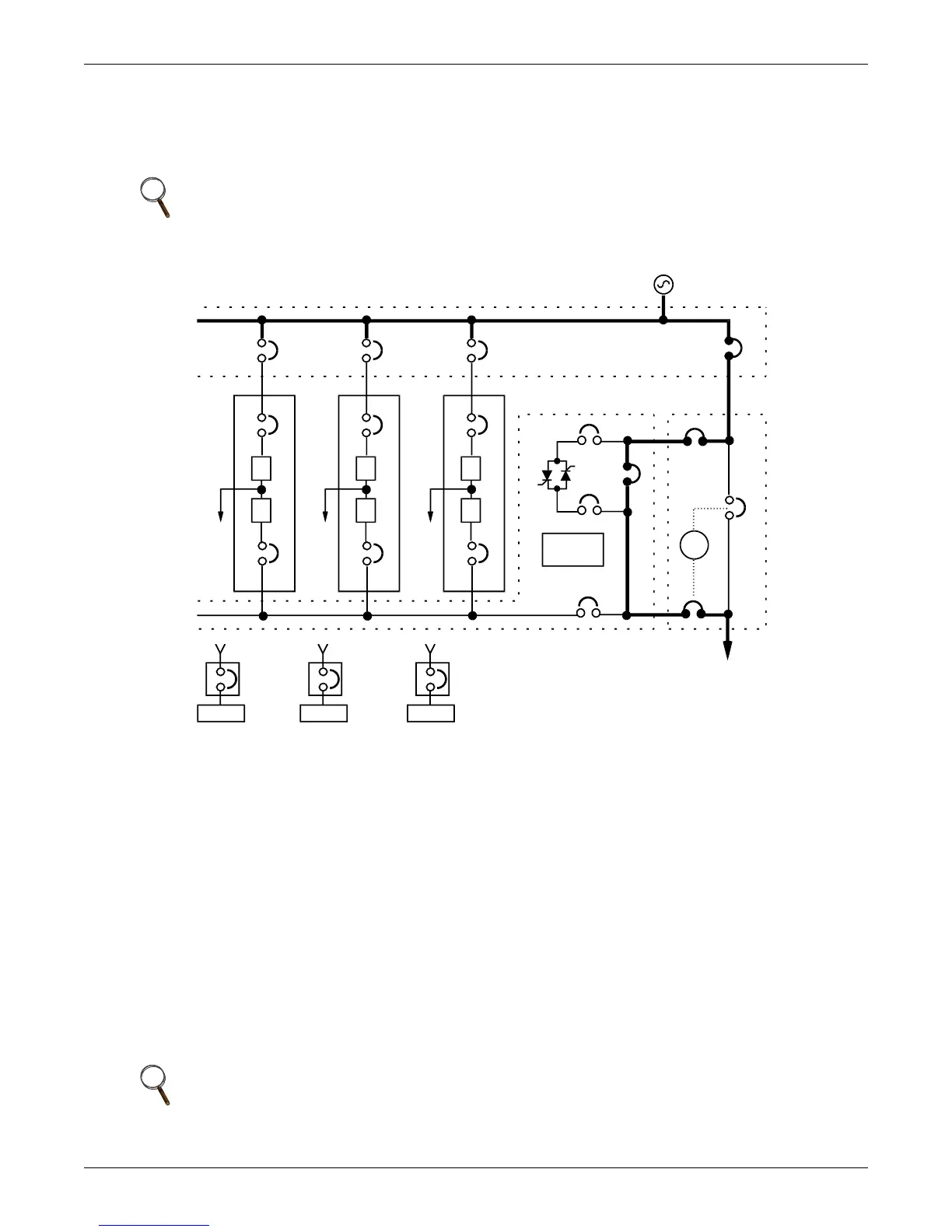
3.3.1 Load on Bypass
Load on Bypass, with the UPS not available, is shown in Figure 52. The UPS system could be in this
mode of operation during either initial start-up or UPS system shutdown and isolation for mainte-
nance.
Figure 52 Load on bypass, UPS not available
3.3.2 OK to Transfer
The OK to Transfer status message will be displayed when the bypass line and UPS system output
power are both available, their voltage, frequency and phase synchronization are matched within
specifications and the Static Switch Disconnects are closed (ON). An alarm message may be displayed
to indicate Load On Bypass. If no alarm is displayed, the operating status is Load On UPS.
When the OK to Transfer message is displayed, you can perform a manual transfer of the load from
the UPS system to bypass or a manual retransfer of the load from bypass to the UPS system.
Use the Load Transfer Procedures screen at the SCC when performing a manual transfer. Refer to
3.4.3 - Load Transfer Procedures.
The UPS system control logic at the SCC will initiate an automatic transfer to bypass if an overload
condition exceeds the system current versus time window or if a UPS module is taken off line while
the system is operating in the non-redundant mode. An automatic retransfer to the UPS system may
be initiated when recovering from system overloads lasting less than five minutes. Refer to 3.5 -
Automatic Operations.
NOTE
When the critical load is being supplied power from the bypass line, it is exposed to utility
power disturbances.
NOTE
When the critical load is being supplied power from the bypass line, it is exposed to utility
power disturbances.
I
R
#2UPS
CB1
CB2
I
R
#1UPS
CB1
System
Controls
I
R
#3UPS
CB1
CB2
RIB RIB
BIB
CB2
SKRU
RIB BFB
MIB
Output
SBB
SBS
MBB
SCCT
(can accommodate up to 6 UPS modules)
To Critical Load
Battery
MBD
SCCT
Battery
MBD
Battery
MBD

Table of Contents

Related product manuals