EasyManua.ls Logo

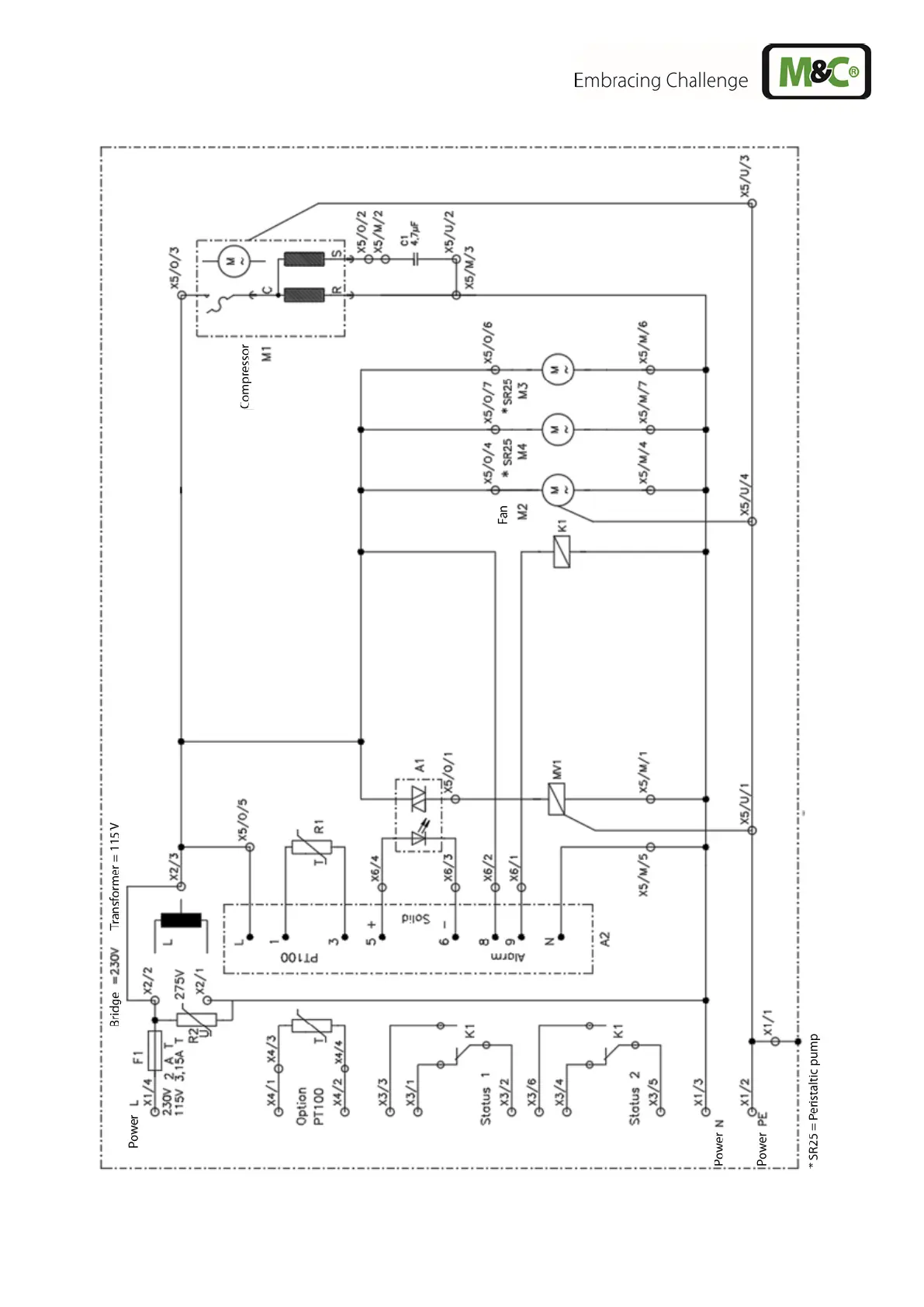
M&C ECM Series - Figure 10 Circuit Diagram ECM (Drawing No.: 2456-5.01.0)

M&C ECM Series
29 pages
Print Icon
To Next Page IconTo Next Page
To Next Page IconTo Next Page
To Previous Page IconTo Previous Page
To Previous Page IconTo Previous Page
Loading...
www.mc-techgroup.com ECM | 1.01.00 25
Figure 10 Circuit diagram ECM (drawing No.: 2456-5.01.0)

Table of Contents

Related product manuals