EasyManua.ls Logo

Mircom TAS-2000 Series - Page 57

Mircom TAS-2000 Series
73 pages
Print Icon
To Next Page IconTo Next Page
To Next Page IconTo Next Page
To Previous Page IconTo Previous Page
To Previous Page IconTo Previous Page
Loading...
Page 55
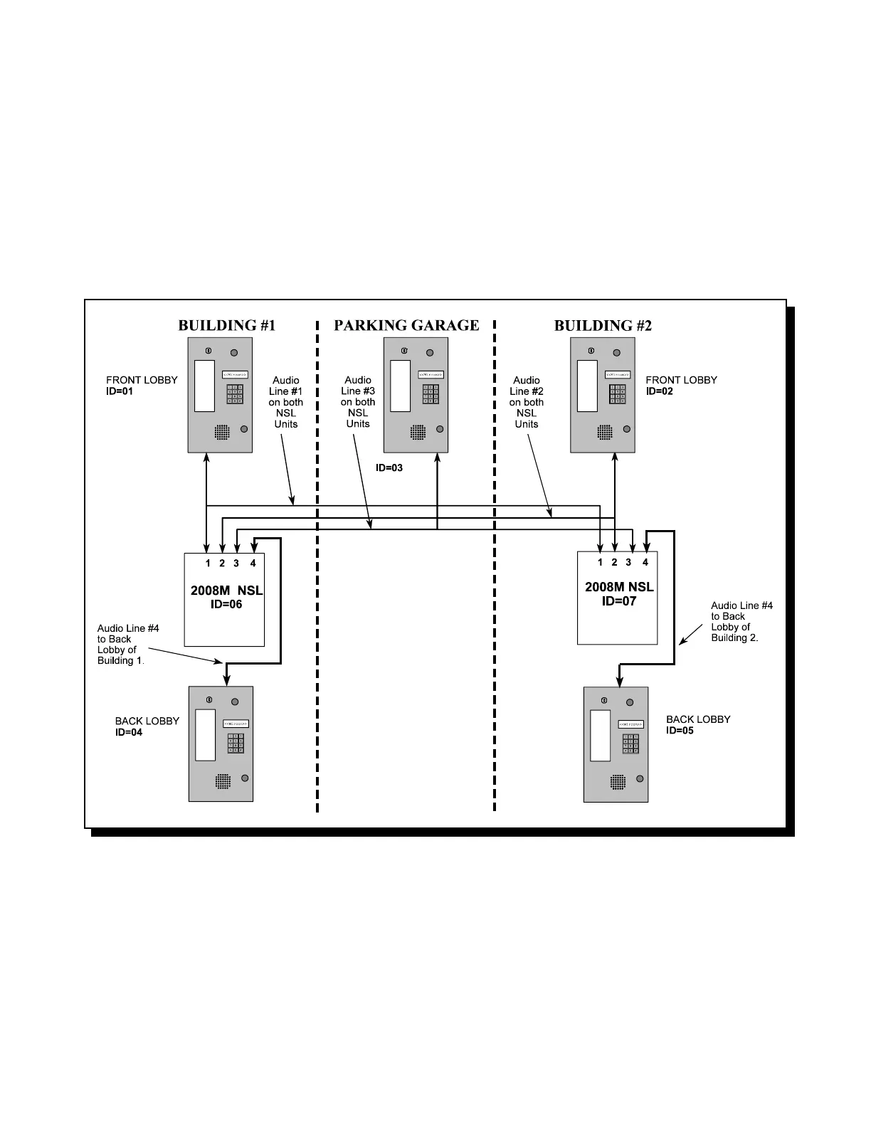
EXAMPLE OF SPEECH PATH DESIGNATION:
In the following example, there are five lobby units and two NSL units. They each must be given an ID (two digit
address). The NSL with ID 06 must talk to the Front Lobby Panel of Building #1 as does the NSL with ID 07. The
NSL with ID 06 must also talk to the Front Lobby Panel of Building #2 as does the NSL with ID 07. The NSL with ID
06 must also talk to the Parking Garage Lobby Panel as does NSL with ID 07. This is a shared access set up.
The Back Lobby Panel of Building #1 will only talk to the NSL with ID 06 since it only needs to access Building #1.
The Back Lobby Panel of Building #2 will only talk to the NSL with ID 07 since it only needs to access Building #2.
Below is a diagram which represents this example system.

Other manuals for Mircom TAS-2000 Series