EasyManua.ls Logo

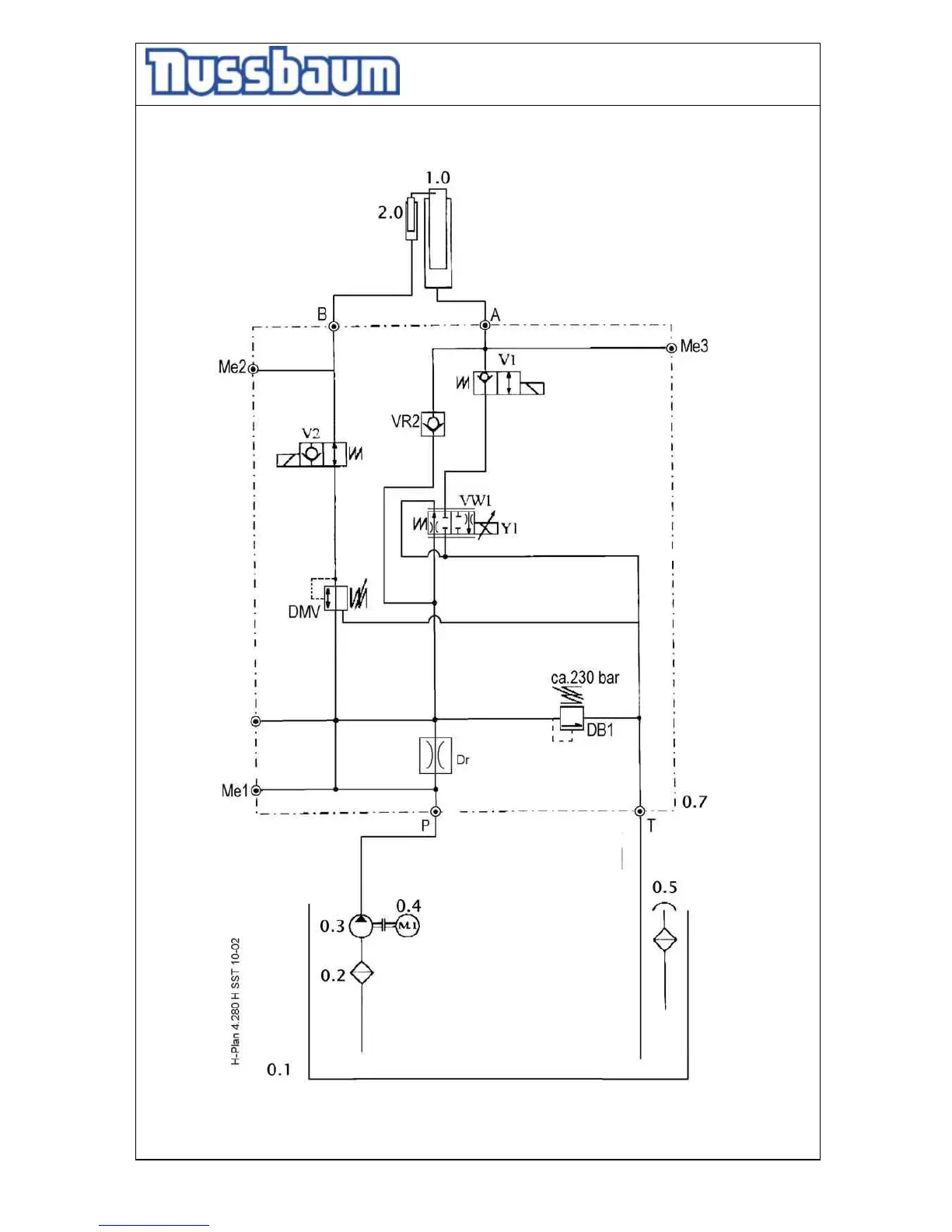
Nussbaum MCS 7500 - Hydraulic diagram drawing

Nussbaum MCS 7500
52 pages
Print Icon
To Next Page IconTo Next Page
To Next Page IconTo Next Page
To Previous Page IconTo Previous Page
To Previous Page IconTo Previous Page
Loading...
Operating Instruction and Documentation
MCS 7500 Flex (Bluetooth)
- 38 -
Hydraulic diagram drawing

Related product manuals