EasyManua.ls Logo

omi ED24-SR - A) Refrigerant Circuit

Default Icon
31 pages
Print Icon
To Next Page IconTo Next Page
To Next Page IconTo Next Page
To Previous Page IconTo Previous Page
To Previous Page IconTo Previous Page
Loading...
Cod. 710.0138.62.00 Rev00 – 03.2016
21 - 30
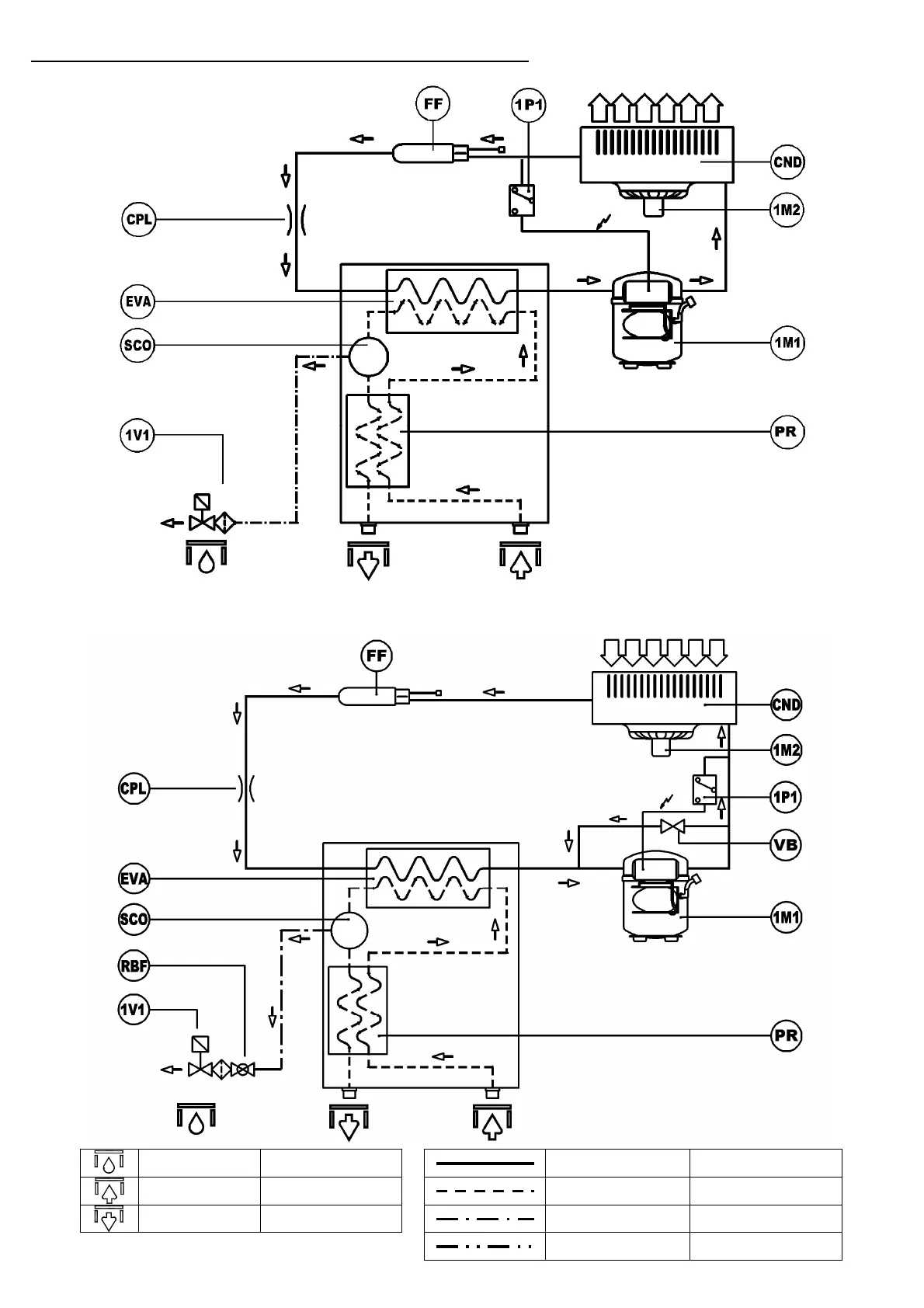
A) REFRIGERANT CIRCUIT - CIRCUIT FRIGORIFÉRIQUE
Cod. 713.0048.04.00 – Rev. 00
Models ED18 to ED180
Cod. 713.0057.06.00 – Rev. 00
Models ED270 to ED360
Condensate drain Purge de condensant
Refrigerant line Ligne réfrigérant
Air inlet Entrée de l'air
Compressed air line Ligne de l'air comprimé
Air outlet Sortie de l'air
Condensate drain line Ligne de drainage
Equalization line Ligne de égalisation

Related product manuals