EasyManua.ls Logo

omi ED24-SR - Page 24

Default Icon
31 pages
Print Icon
To Next Page IconTo Next Page
To Next Page IconTo Next Page
To Previous Page IconTo Previous Page
To Previous Page IconTo Previous Page
Loading...
Cod. 710.0138.62.00 Rev00 – 03.2016
23 - 30
Cod. 714.0168.03.00 – Rev. 00
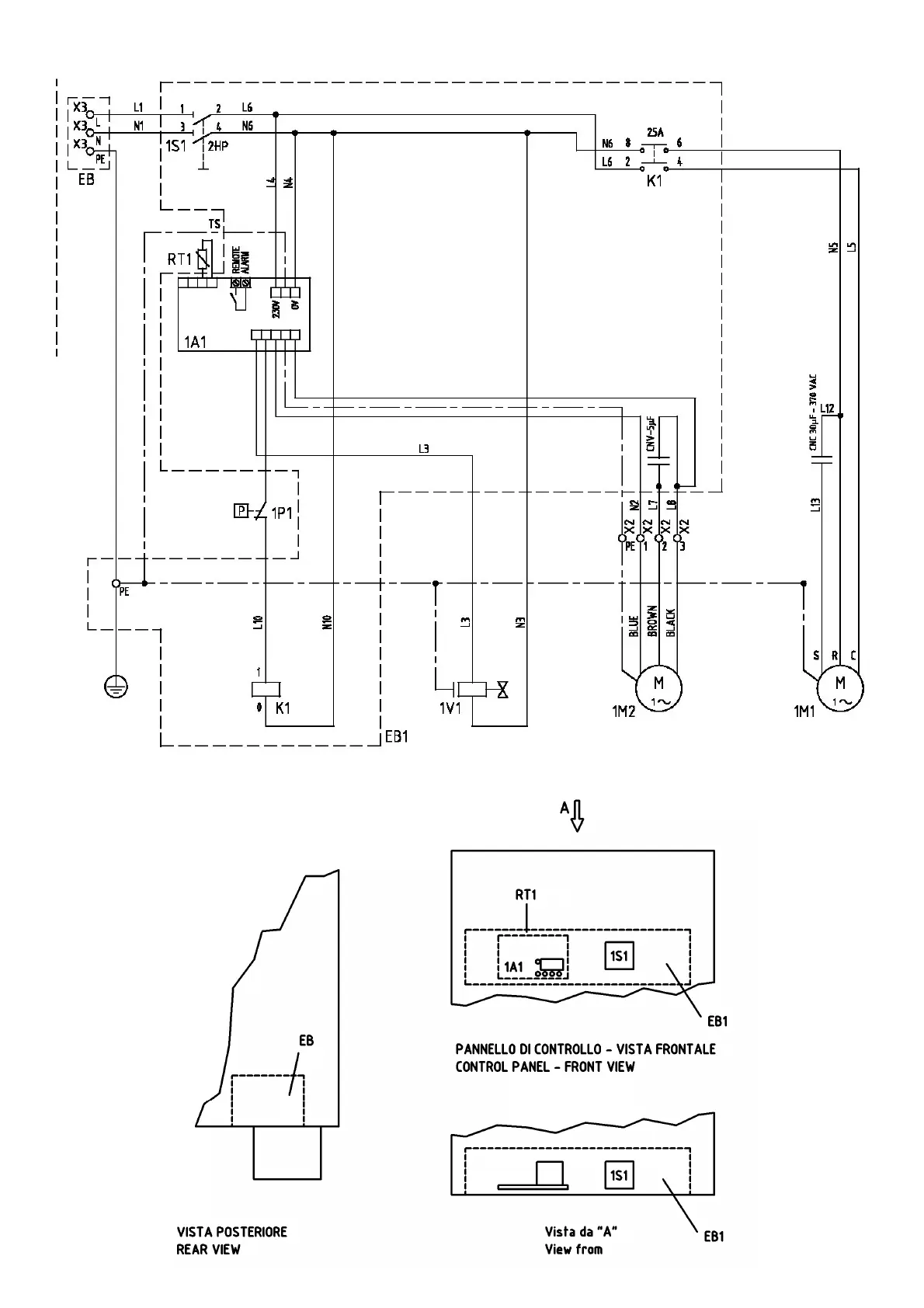
Models ED270 to ED360 (230V/1Ph/60Hz)

Related product manuals