EasyManua.ls Logo

Panasonic CU-4E24RBU - Cu-4 E24 Rbu

Panasonic CU-4E24RBU
196 pages
Print Icon
To Next Page IconTo Next Page
To Next Page IconTo Next Page
To Previous Page IconTo Previous Page
To Previous Page IconTo Previous Page
Loading...
18
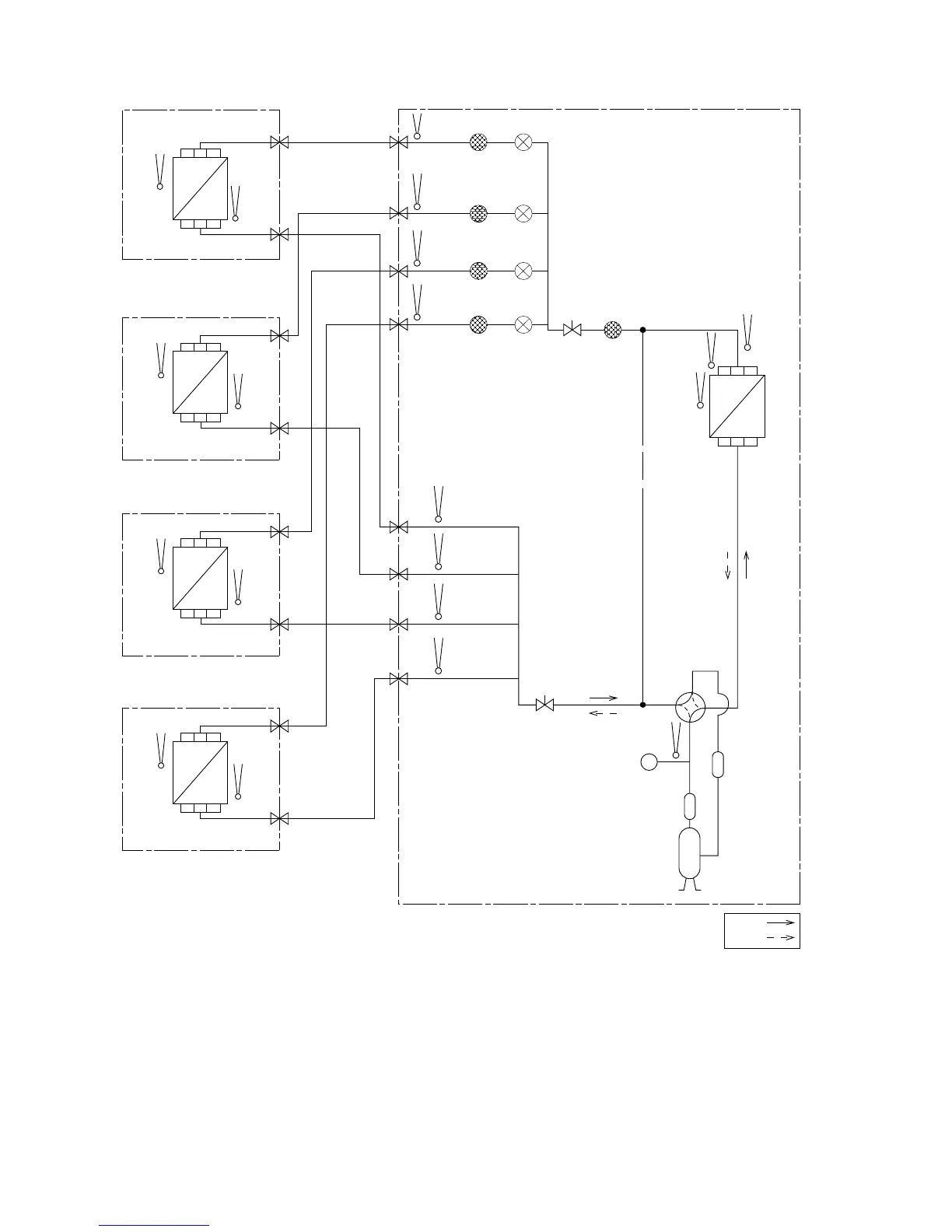
4.2 CU-4E24RBU
PIPE
TEMP.
SENSOR
PIPE
TEMP.
SENSOR
PIPE
TEMP.
SENSOR
PIPE
TEMP.
SENSOR
PIPE TEMP.
SENSOR (DEF)
INTAKE
TEMP.
SENSOR
HEAT
EXCHANGER
(CONDENSOR)
CONDENSOR
TEMP.
SENSOR
COOLING
HEATING
3-WAY
VALVE
3-WAY
VALVE
ACCUMULATOR
DISCHARGE
MUFFLER
COMPRESSOR
PRESSURE
SWITCH
INDOOR D
INDOOR C
INDOOR B
INDOOR A OUTDOOR
HEAT
EXCHANGER
(EVAPORATOR)
INTAKE
TEMP.
SENSOR
PIPE
TEMP.
SENSOR
GAS SIDE
3-WAY
VALVE
HEAT
EXCHANGER
(EVAPORATOR)
INTAKE
TEMP.
SENSOR
PIPE
TEMP.
SENSOR
GAS SIDE
HEAT
EXCHANGER
(EVAPORATOR)
INTAKE
TEMP.
SENSOR
PIPE
TEMP.
SENSOR
GAS SIDE
HEAT
EXCHANGER
(EVAPORATOR)
INTAKE
TEMP.
SENSOR
PIPE
TEMP.
SENSOR
GAS SIDE
3-WAY VALVE
LIQUID SIDE
3-WAY VALVE
LIQUID SIDE
3-WAY VALVE
LIQUID SIDE
3-WAY VALVE
LIQUID SIDE
3-WAY VALVE
STRAINER
STRAINER
3-WAY
VALVE
EXPANSION
VALVE D
STRAINER
EXPANSION
VALVE C
STRAINER
EXPANSION
VALVE B
STRAINER
EXPANSION
VALVE A
COMPRESSOR
TEMP.
SENSOR
4-WAY
VALVE
PIPE
TEMP.
SENSOR
PIPE
TEMP.
SENSOR
PIPE
TEMP.
SENSOR
PIPE
TEMP.
SENSOR
3-WAY
VALVE

Table of Contents

Related product manuals