EasyManua.ls Logo

Panasonic CU-4E24RBU - Cu-4 E24 Rbu

Panasonic CU-4E24RBU
196 pages
Print Icon
To Next Page IconTo Next Page
To Next Page IconTo Next Page
To Previous Page IconTo Previous Page
To Previous Page IconTo Previous Page
Loading...
22
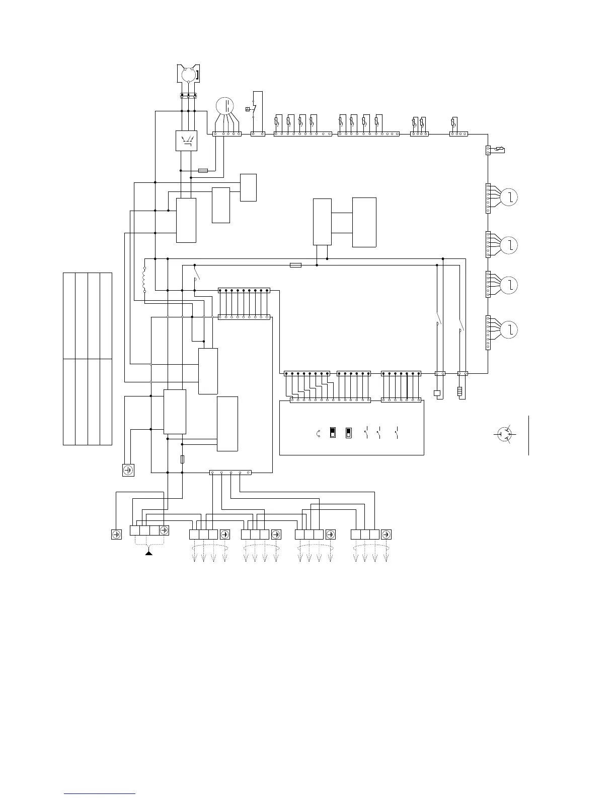
6.2 CU-4E24RBU
R
e
s
i
s
t
a
n
c
e
o
f
C
o
m
p
r
e
s
s
o
r
W
i
n
di
n
g
s
CONNECTION
U-V
U-W
V-W
0.72
0.73
0.71
5KD240XAL21 ()
CONTROL BOARD
Y/G
BLK
BLK
1
2
3
W
W
BLK
R
1
CN-COM
(WH IT E)
FUSE 401
(30A 250V)
ACL1
(BLACK)
ACN1
(WH IT E)
FG1
(GRE E N )
FG2
(GRE E N )
DCP
(
RED
)
DCN
(
BLACK
)
CN-BLK (BLACK)
REACTOR
GRY
RY-PWR
SMOOTHING
CAPACITOR
PFC
CAPACITOR
RECTIFICATION
CIRCUIT
SWITCHING
POWER SUPPLY
CIRCUIT
ELECTRONIC CONTROLLER
(MAIN)
ELECTRONIC CONTROLLER
(NOISE FILTER)
ELECTRONIC
CONTROLLER
(DISPLAY)
PFC
CIRCUIT
AC-WHT
(
WHITE
)
RAT1
(
GRAY
)
DCP
(
RED
)
DCN
(
BLACK
)
AC1
(
BROWN
)
Q10
(
RED
)
U
(
YELLOW
)
(
BLUE
)
V
P
N
U
V
W
W
BR
W
R
R
R
R
1
11
3
3
1
1
1
10
11
1
1
4
4
2
4
7
CN-FM1
(WH IT E)
CN-PSW1
(BLUE)
CN-TH3
(WHITE)
CN-TH4
(WHITE)
(WH IT E)
CN-TH1
(YELLOW )
CN-TH2
t
t
t
t
t
t
t
t
t
t
t
t
FAN MOTOR
HIGH PRESSURE SW.
LIQUID PIPE TEMP. SENSOR
(UNIT A) (THERM ISTOR)
LIQUID PIPE TEMP. SENSOR
(UNIT B) (THERM ISTOR)
LIQUID PIPE TEMP. SENSOR
(UNIT C) (THERM ISTOR)
LIQUID PIPE TEMP. SENSOR
(UNIT D) (THERM ISTOR)
GAS PIPE TEM P. SENSOR
(UNIT A) (THERMISTOR)
GAS PIPE TEM P. SENSOR
(UNIT B) (THERMISTOR)
GAS PIPE TEM P. SENSOR
(UNIT C) (THERMISTOR)
GAS PIPE TEM P. SENSOR
(UNIT D) (THERMISTOR)
OUTDOOR TEMP.
SENSOR (THERMISTOR)
HEAT EXCHANGER TEM P.
SENSOR (THERMISTOR)
DEFROST TEMP.
SENSOR (THERMISTOR)
M
B
B
Y
ORG
R
CONNE CTOR
WHITE
COMPRESSOR
YELLOW (YEL)
OR T (W)
(TRADEMARK)
THE PARENTHESIZED LETT ERS IS
INDICATED ON TERMINAL COVER
COMP. TERMINAL
BLUE (BLU)
OR S (V)
RED (RED)
OR R (U)
MS
3~
B
Y
RBLK
AC-BLK
(
BLACK
)
AC2
(
BLUE
)
FUSE 2
(T3.15A L250V)
FUSE 1
(T3.15A L250V)
CN-DATA
(
WHITE
)
CN-DATA
(
WHITE
)
RAT2 (GRAY)
AC1
(BROWN)
AC2 (BLUE)
CN-WHT
(
WHITE
)
W
BLK
GRY
BR
B
1
W
W
W
W
W
W
W
W
W
1
99
NOISE FILTER
CIRCUIT
COMMUNICATION
CIRCUIT
RECTIFICATION
CIRCUIT
G
G
CONTROL BOARD
3
5
7
9
1
W
W
W
W
W
W
W
W
W
W
W
W
W
W
W
W
W
W
W
W
W
1
1
6
11
7
1
1
3
3
1
1
8
6
7
JP1
COOL ONLY
CN-DISP1
(WHITE)
CN-DISP1
(WH IT E)
CN-DISP2
(WH IT E)
CN-NMODE
(YELLOW)
CN-NMODE1
(WH IT E)
POWER SAVE
PRIORITY MODE
PUMP DO WN
OPERATION T EST
WIRING CHECK
CN-HOT
(BLUE)
(WH ITE )
CN-EV1
(YELLOW )
CN-EV2 1
6
(BLUE)
CN-EV3
1
7
(RED )
CN-EV4
12
MMMM
(WH IT E)
CN-DIS
DISCHARGE TEMP.
SENSOR (THERMISTOR)
UNIT D
ELECTRO-
MAGNETIC COIL
(EXPANSION
VALVE)
UNIT C
ELECTRO-
MAGNETIC COIL
(EXP ANSION
VALVE)
UNIT B
ELECTRO-
MAGNETIC COIL
(EXPANSION
VALVE)
UNIT A
ELECTRO-
MAGNETIC COIL
(EXPANSION
VALVE)
ELECTRO M AGN ETIC
COIL (4-W AY VALVE )
REMARKS
BLU/B : BLUE
BLK : BLACK
W : WHITE
R/RED : RED
Y/YEL : YELLOW
GRY : GRAY
G : GREEN
ORG : ORANGE
Y/G : YELLOW/GREEN
BR : BROWN
HEATER
CN-HT
(BLA CK )
RY-HO T
RY-H T
14
8
B
Y
ORG
W
L1
L2
TERMINAL BOARD
TERMINAL BOARD
TO INDOOR UNIT A
1
2
3
BLK W
TO INDOOR UNIT B
1
2
3
BLK W
TO INDOOR UNIT C
1
2
3
TO INDOOR UNIT D
S
INGLE PHASE
P
OWER SUPPLY
A
C 2 08/230V
60Hz

Table of Contents

Related product manuals