EasyManua.ls Logo

Panasonic GP6DU - Page 101

Panasonic GP6DU
127 pages
Print Icon
To Next Page IconTo Next Page
To Next Page IconTo Next Page
To Previous Page IconTo Previous Page
To Previous Page IconTo Previous Page
Loading...
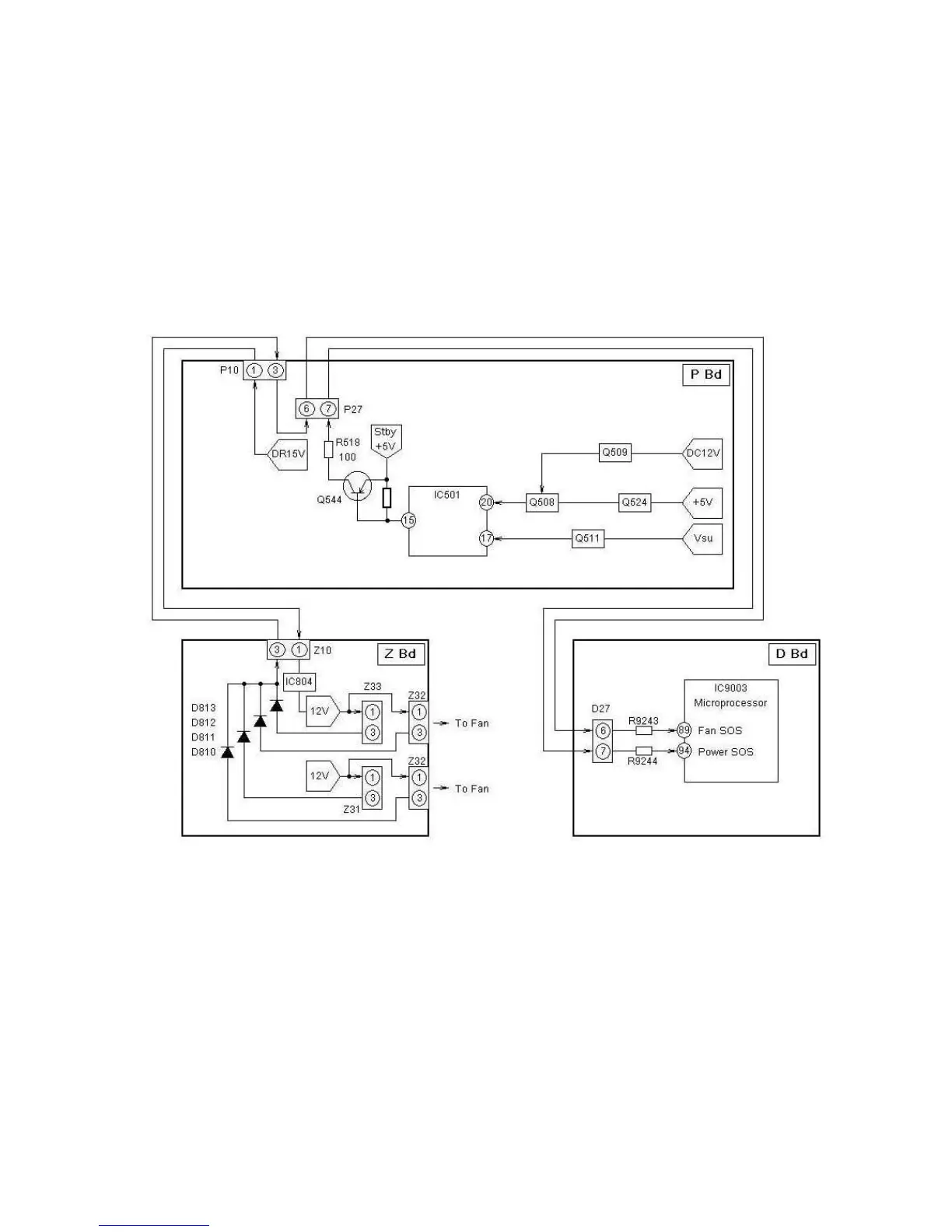
Figure 44 - Power SOS and Fan SOS Detect Circuit (TH-42XVS30)
95

Table of Contents

Related product manuals