EasyManua.ls Logo

Panasonic GP6DU - TH-42 XVS30 Tuner SOS Detect

Panasonic GP6DU
127 pages
Print Icon
To Next Page IconTo Next Page
To Next Page IconTo Next Page
To Previous Page IconTo Previous Page
To Previous Page IconTo Previous Page
Loading...
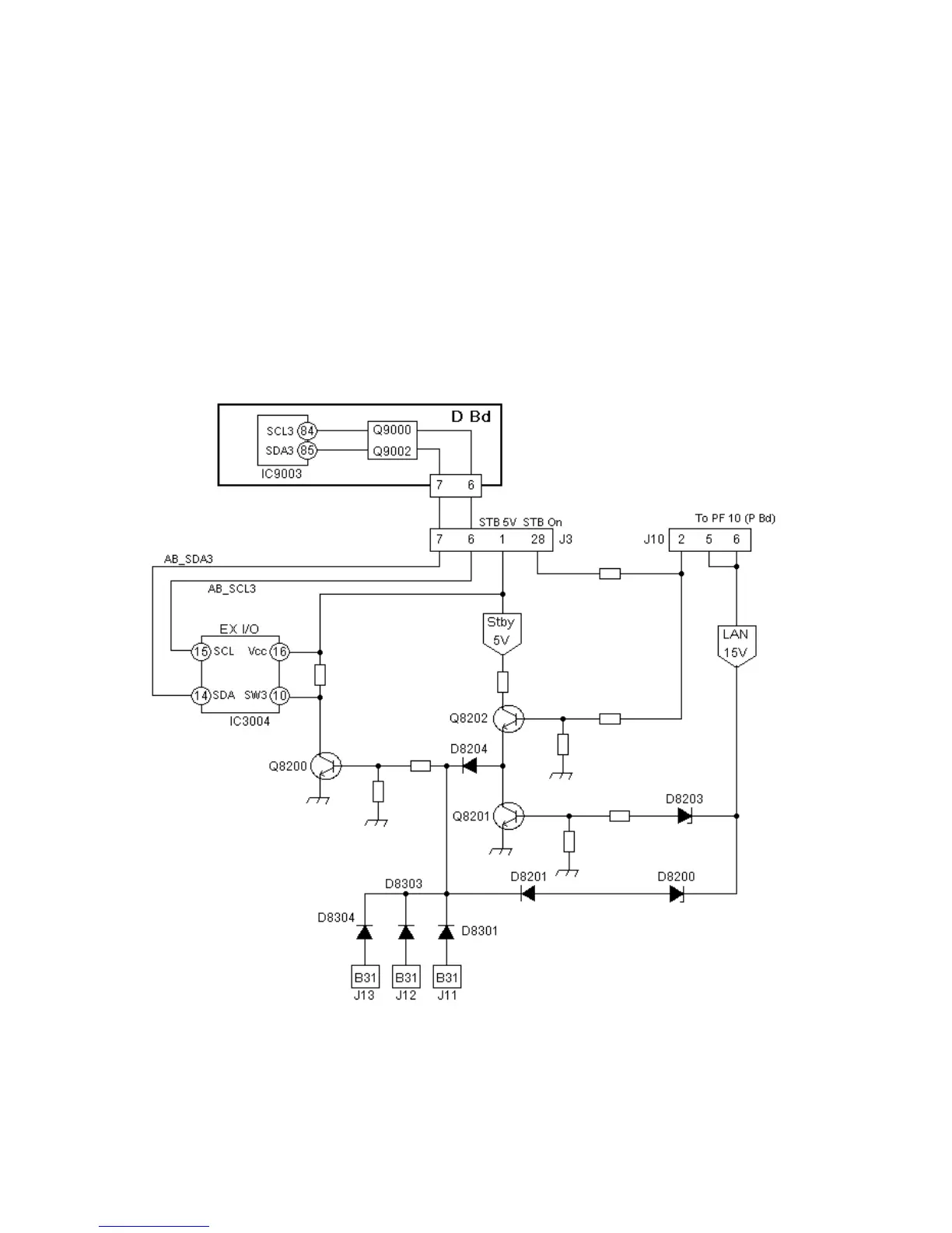
TH-42XVS30 Tuner SOS Detect
The SOS detect line from the tuner receiver comes into the TV through the tuner
cable connected to the tuner-in connector on the DR board.
If there is short circuit on this line, Q8200 goes out of conduction providing a high
on pin 10 of the expander I/O IC (IC3004) on the J board.
This change of voltage on pin 10 is reported to the main microprocessor IC
(IC9003) on the D board through the SCL3 and the SDA3 bus line.
The DC level shifter circuit, (Q9000 and Q9002) reduces the signal DC level to
3.3V to match the DC operational level of IC9003.
Figure 43 - Tuner SOS Detect
92

Table of Contents

Related product manuals