EasyManua.ls Logo

Panasonic KX-FL612CX - 7.11 Sensors and Switches Section; Sensor and Switch Identification

Panasonic KX-FL612CX
266 pages
To Next Page IconTo Next Page
To Next Page IconTo Next Page
To Previous Page IconTo Previous Page
To Previous Page IconTo Previous Page
Loading...
7.11. SENSORS AND SWITCHES SECTION
All of the sensor and switches are shown below.
Sensor Circuit Location Sensor Sensor or Switch Name Message Error
Operation Panel PS101 Document set [CHECK DOCUMENT]
Operation Panel SW146 Paper Feed [REMOVE DOCUMENT]
High Voltage PCB SW101 Printer Open [COVER OPEN]
Toner Sensor PCB SW60 OPC Set [CHECK DRUM]
Digital PCB PS601 Register [FAILED PICKUP]
Digital PCB PS600 Paper [OUT OF PAPER]
Exit Sensor PCB PS51 Exit [PAPER JAMMED]
Toner Sensor PCB SW60,IC60 Dev & Toner Set [TONER EMPTY]
[TONER LOW]
[CHECK DRUM]
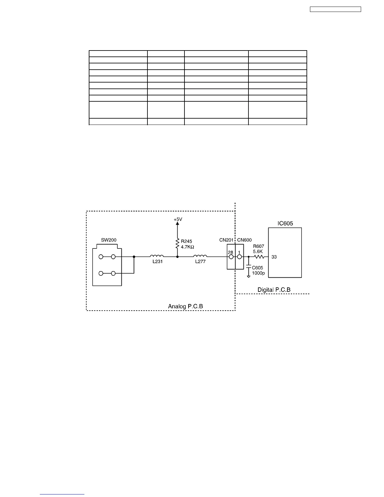
Analog PCB SW200 Hook ————
Note:
See TEST FUNCTIONS - SENSOR CHECK SECTION for the sensor test.
(#815 of Service Mode test. Refer to TEST FUNCTIONS (P.64).
7.11.1. HOOK SWITCH
When the handset is raised, the switch is turned OFF, and the signal at pin 33 of IC605 is high.
When the handset is returned, the switch is turned ON, and the signal at pin 33 of IC605 is low.
175
KX-FL612CX / KX-FL612CX-S

Table of Contents

Related product manuals