EasyManua.ls Logo

Panasonic KX-TG2853BXS

Panasonic KX-TG2853BXS
88 pages
To Next Page IconTo Next Page
To Next Page IconTo Next Page
To Previous Page IconTo Previous Page
To Previous Page IconTo Previous Page
Loading...
13
KX-TG2853BXS/KX-TG2854BXS/KX-TGA280BXS
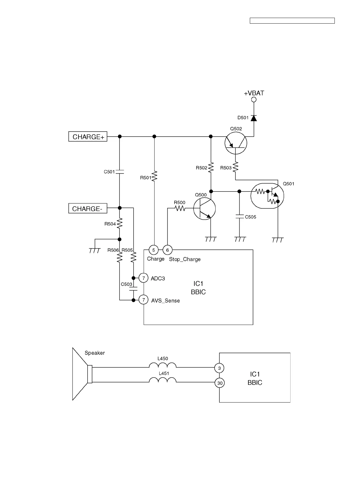
4.4.3. Charge Circuit
Circuit Operation:
When charging the handset on the charger unit, the charge current is as follows;
DC+ (6.5V) R304, R305, R309, R310 CHARGE+ (Base) CHARGE+ (Handset) Q502 D501 L502
BATTERY+ --- Battery --- BATTERY- L503 GND R504 CHARGE- (Handset) CHARGE- (Base) GND
DC- (GND)
In this way, the BBIC on handset detects the fact that the battery is charged.
The charge current is controlled by switching Q500 of handset.
4.4.4. Ringer and Handset SP-phone

Table of Contents

Related product manuals