EasyManua.ls Logo

Penlon Prima 451 - Page 13

Penlon Prima 451
48 pages
Print Icon
To Next Page IconTo Next Page
To Next Page IconTo Next Page
To Previous Page IconTo Previous Page
To Previous Page IconTo Previous Page
Loading...
Prima 451 – User Manual 7
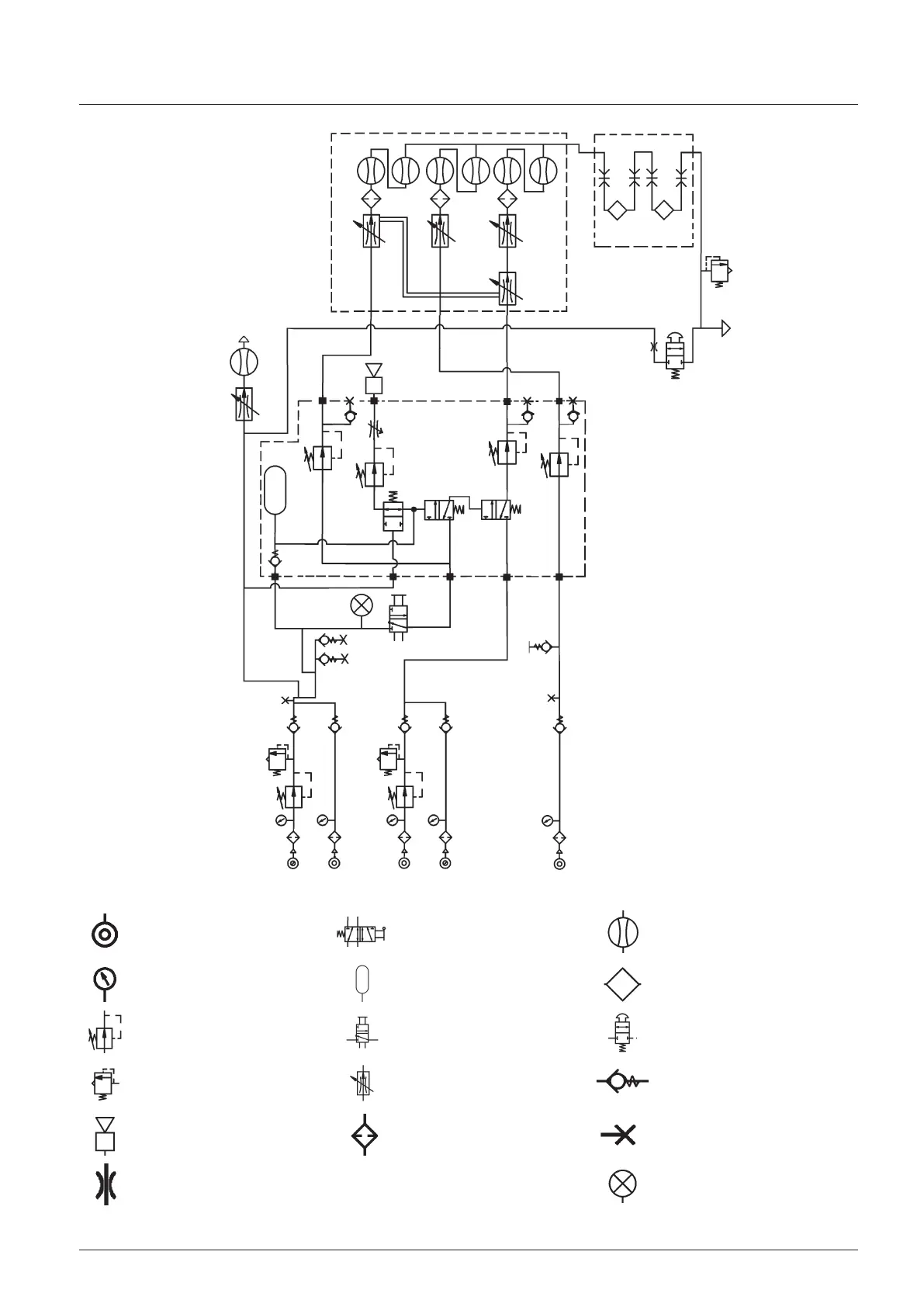
Description
Pneumatic pressure
source
Gas cut-off valve
(normally open)
Flowmeter
Pressure gauge Reservoir Vaporizer
Pressure regulator Pneumatic on/off switch Oxygen flush valve
Pressure relief valve
Flow control valve
(variable)
Non-return valve
Audible alarm Filter
Power take-off point
(or test point)
Res
t
ric
t
or Visual indicator
Prima 451
Three-gas machine with
cascade flowmeters,
left-hand O2 control,
two cylinders and two
vaporizers.
N2O Air
Gas Alarm Module
Flowmeter
Assembly
N2O
Air
O2
O2

Related product manuals