EasyManua.ls Logo

Prochem PEAK - Hose Diagram

Prochem PEAK
101 pages
Print Icon
To Previous Page IconTo Previous Page
To Previous Page IconTo Previous Page
Loading...
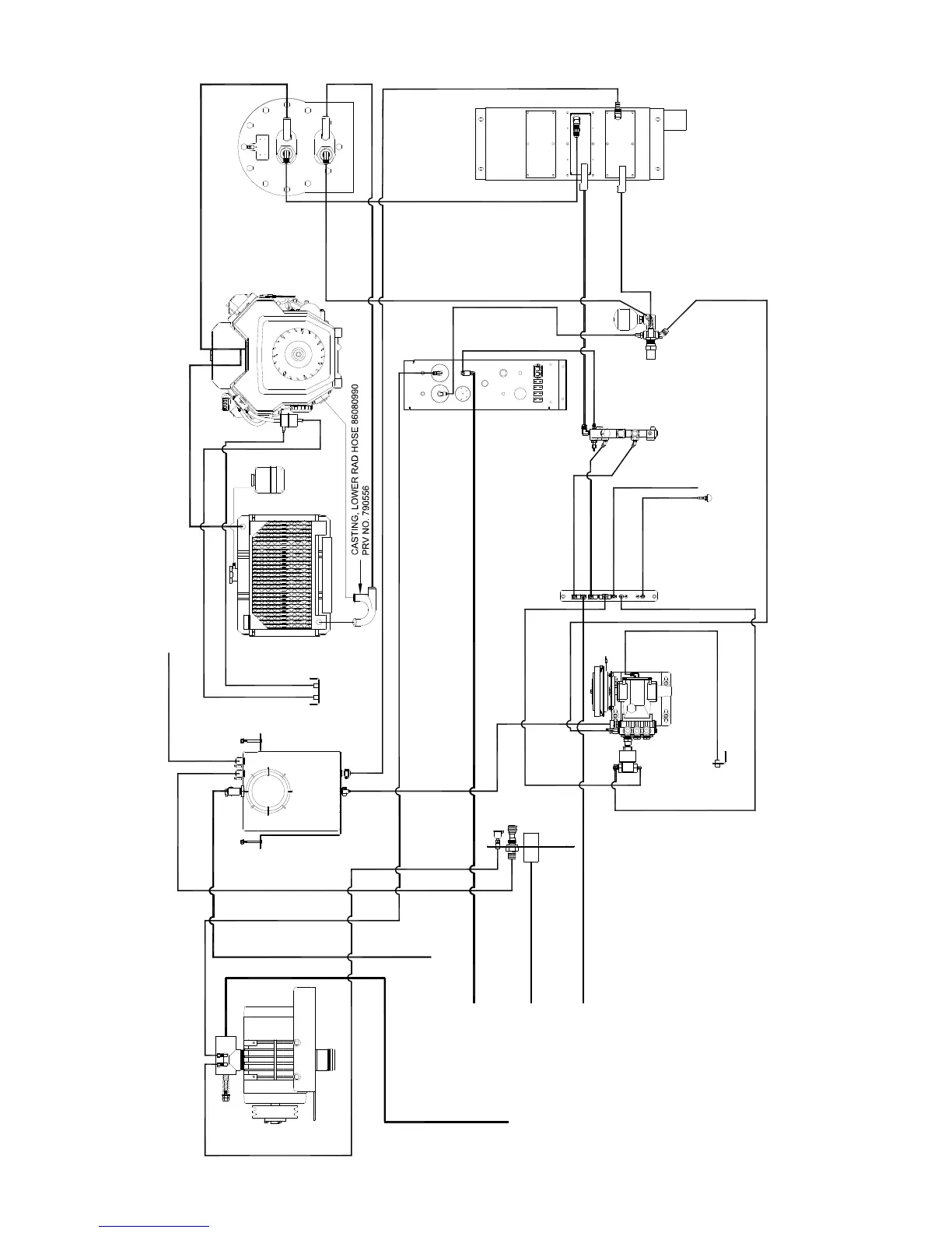
HOSE DIAGRAM
PEAK 86037220 01/12/08
5-62
PRV NO. 10-805107
PRV NO. 10-805441
WASTE
TANK
FUEL LINE BRACKET
WASTE
TANK
WASTE
TANK
WASTE
TANK
PRV NO. 03-000065
WASTE
TANK
86193410
86181300
86176990 (2)
PRV NO. 09-805088
CUT HOSE SUPPLIED WITH ENGINE
86183550 (19")
PRV NO. 790611
TO OVERFLOW
PRV NO. 790595
86183440 (29")
PRV NO. 790418
PRV NO. 10-805357
PRV NO. 10-805142
PRV NO. 09-805088
PRV NO. 790420
PRV NO. 790594
PRV NO. 790609
86280070 (21")
PRV NO. 10-805275
PRV NO. 10-805204
PRV NO. 09-805336
PRV NO. 09-805573
PRV NO. 09-805341
VACUUM BLOWER
CONTROL
PANEL
PRV NO. 09-805380
LOWER
CONTROL
PANEL
PRV NO. 10-805271
CHEMICAL
BOTTLE
CHEMICAL
PANEL
ENGINE
OVERFLOW
BOTTLE
86046070
SOLUTION
OUTLET
86046050 (LOWER)
PRV NO. 09-805338
PRV NO. 09-805287
LOWER
UPPER
PRV NO. 10-805458
86280530 (21")
86280260 (36")
PRV NO. 790419
PRV NO. 09-805397
WATER
BOX
WATER/CHEMICAL
PUMP
PRESSURE
REGULATOR
HEAT EXCHANGER
HELI-COIL
86184890 (12")
86282430 (30")
86280470 (24")
86184390 (19")
86184410 (28")
86184400 (26")
86282890 (40")
86183530 (68-1/2")
86183820 (38")
PRV NO. 10-805142
PRV NO. 10-805275
86183400 (33-1/2")
86176990
86280040 (64")
86280040 (64")
86183440(29")
PRV NO. 14-806506
PRV NO. 12-800093
PRV NO. 03-000065(2)
86282450 (16-1/2")
86282750 (13")
86280090 (42")
PRV NO. 790573
PRV NO. 09-805234
PRV NO. 09-805436
86183470 (23")
86183550 (19")
PRV NO. 790434
PRV NO. 09-805279
86184090 (112-1/2")
86184120 (40")
86280360 (62")
(86049000-60")
86280260 (36")
86283030 (57")
86183470 (23")
PRV NO. 10-805204

Table of Contents

Related product manuals