EasyManua.ls Logo

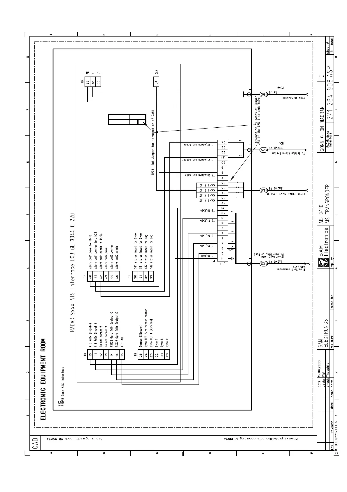
SAM Electronics AIS 3410 - Fig. 9-10 Detailed Cable Diagram, Connection to RADAR 9 Xxx AIS Interface PCB GE 3044 G 220

Default Icon
84 pages
Print Icon
To Next Page IconTo Next Page
To Next Page IconTo Next Page
To Previous Page IconTo Previous Page
To Previous Page IconTo Previous Page
Loading...
AIS 3410, Electronics Unit
ED3047G842 / 01 (2009-08)
Technical Manual
9 Cabling Documents
t_ue_e11.fm / 27.08.09
77
Fig. 9-10 Detailed Cable Diagram, connection to RADAR 9xxx AIS Interface PCB GE 3044 G 220

Table of Contents