EasyManua.ls Logo

Scaiola ERGE BT - Page 33

Scaiola ERGE BT
Print Icon
To Next Page IconTo Next Page
To Next Page IconTo Next Page
To Previous Page IconTo Previous Page
To Previous Page IconTo Previous Page
Loading...
33
MODELLI POSITIVI:
400 -Fisso-Girevole
800 -Fisso-Girevole
230 -Fisso-Girevole
540 -Fisso
BAROCCO
ENOTECA PRAL
3P
ESAGONALE
ISOLA EVO
ISOLA EVO RGB
MODELLI NEGATIVI
230 BT
400 BT
540 BT
800 BT
MODELLI MITHRA
POSITIVI:
S-SL-M- L
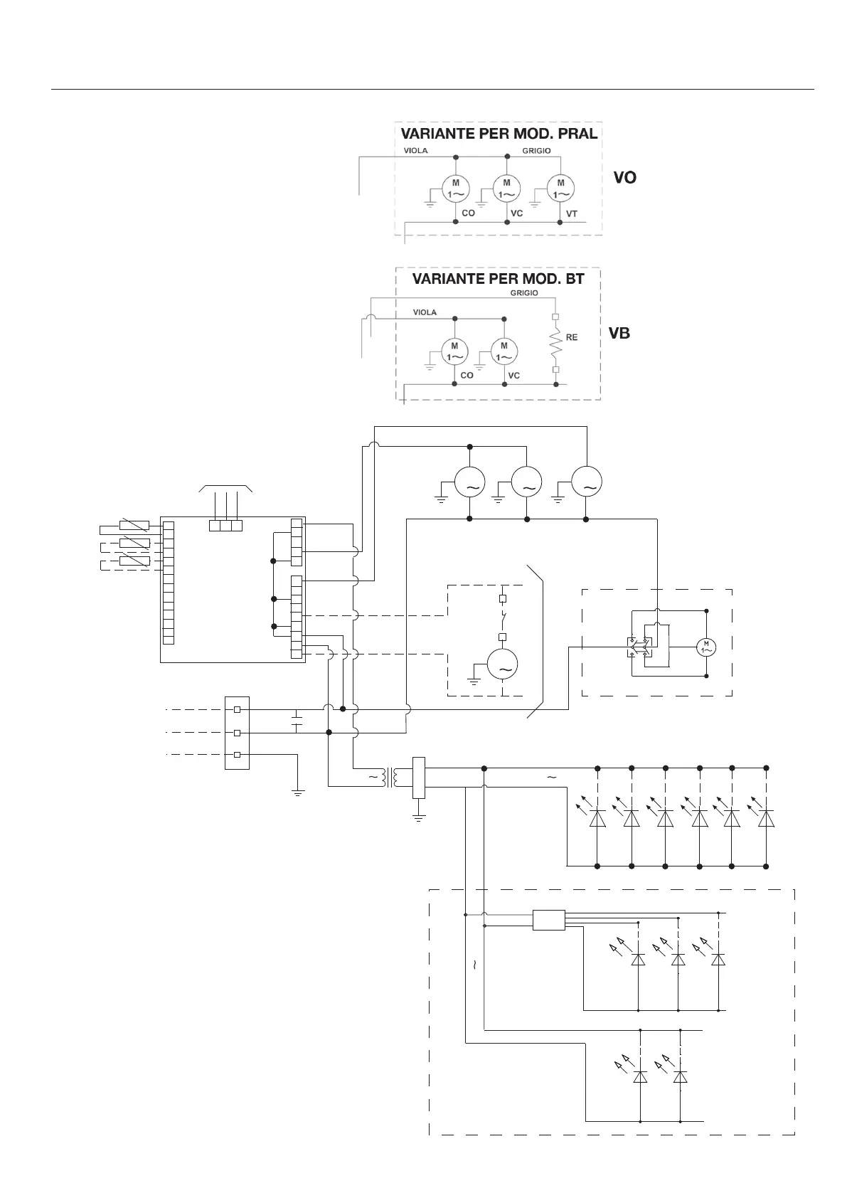
SCHEMI ELETTRICI - WIRING DIAGRAM - SCHALTBILDER - SCHEMAS ELCTRIQUE
ESQUEMAS ELECTRICOS - ESQUEMAS ELECTRIQUOS
ST
SC
M
M
M
1
1
1
LINEA
MARRONE
BLU
M
1
ARANCIO
BLU
SM
MT
VT
VC
CO
S
GRIGIO
VIOLA
NERO
230V
24V
-
+
AL
LED
R G B
MIXER
VARIANTE ISOLA EVO RGB
VARIANTE ISOLA
R G B
LED
24V
LE
NERO
ROSSO
ROSSO
NERO
NERO
ROSSO
TO
PSD
AT
MARRONE
MARRONE
LE
9.1