Home
Selco
Welding System
Genesis 35
Page 149 (Electrical Schematics and Diagrams)
Selco Genesis 35 - Electrical Schematics and Diagrams
154 pages
Manual
Go to English
Save Page as PDF
To Next Page
To Next Page
To Previous Page
To Previous Page
Loading...
149
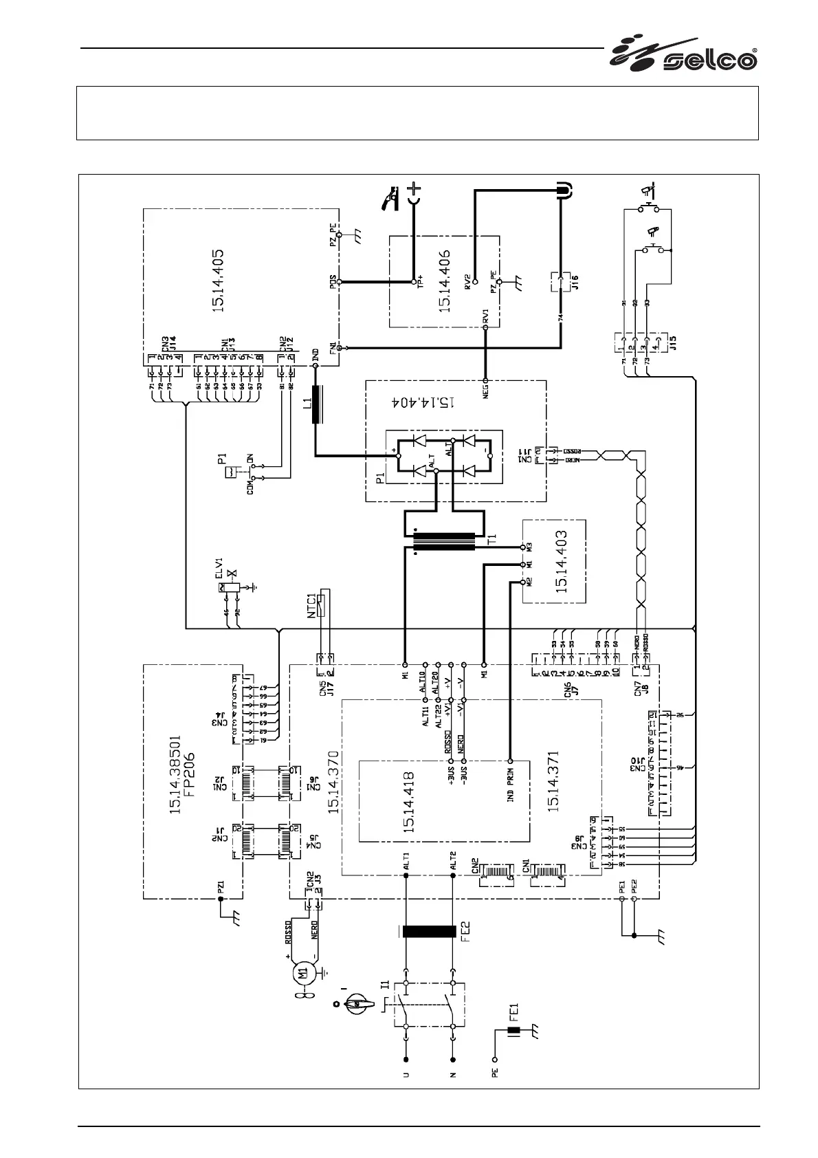
11 Schema, Diagram, Schaltplan, Schéma, Esquema, Diagrama, Schema, kopplingsschema, Oversigt, Skjema, K
ytkentäkaavio,
Διαγραμμα
148
150
Table of Contents
Main Page
Italiano
2
Table of Contents
2
Italiano
3
Avvertenze
5
Ambiente DI Utilizzo
5
Protezione Personale E DI Terzi
5
Protezione da Fumi E Gas
6
Prevenzione Incendio/Scoppio
6
Prevenzione Nell'uso Delle Bombole DI Gas
6
Protezione da Shock Elettrico
6
Campi Elettromagnetici Ed Interferenze
6
Grado DI Protezione IP
7
Installazione
7
Modalità DI Sollevamento, Trasporto E Scarico
8
Posizionamento Dell'impianto
8
Allacciamento
8
Messa in Servizio
8
Presentazione Dell'impianto
9
Generalità
9
Pannello Comandi Frontale
9
Pannello Posteriore
10
Pannello Prese
10
Accessori
10
Torcia S45
10
Manutenzione
10
Rimozione Della Torcia
11
Diagnostica E Soluzioni
11
Cenni Teorici Sul Taglio al Plasma
13
Processo DI Taglio al Plasma
13
Caratteristiche Tecniche
13
English
15
Front Control Panel
21
Troubleshooting
23
Technical Specifications
25
Deutsch
27
Technische Daten
37
Français
39
Français
40
1 Avertissement
41
Environnement D'utilisation
41
Protection Individuelle Et de L'entourage
41
Protection Contre Les Fumées Et Les Gaz
42
Prévention Contre Le Risque D'incendie Et D'explosion
42
Prévention Dans L'emploi de Bouteilles de Gaz
42
Protection Contre Les Décharges Électriques
42
Champs Électromagnétiques Et Interférences
42
Degré de Protection IP
43
2 Installation
43
Mode de Soulèvement, de Transport Et de Déchargement
44
Installation de L'appareil
44
Branchement Et Raccordement
44
Mise en Service
44
3 Présentation de L'appareil
45
Généralités
45
Panneau de Commande Frontal
45
Panneau Arrière
46
Panneau Prises
46
4 Accessoires
46
Torche S45
46
5 Entretien
46
Démontage de la Torche
47
6 Diagnostic Et Solutions
47
7 Informations Generales Sur Le Decoupage Plasma
49
ProcéDé du Coupage Plasma
49
8 Caractéristiques Techniques
49
Español
51
Español
52
1 Advertencia
53
Entorno de Utilización
53
Protección Personal y de Terceros
53
Protección contra Los Humos y Gases
54
Prevención contra Incendios/Explosiónes
54
Prevención Durante el Uso de las Botellas de Gas
54
Protección contra Descargaseléctricas
54
Campos Electromagnéticos y Interferencias
54
Grado de Protección IP
55
2 Instalación
55
Elevación, Transporte y Descarga
56
Colocación del Equipo
56
Conexión
56
Instalación
56
3 Presentación del Sistema
57
Generalidades
57
Panel de Mandos Frontal
57
Panel Posterior
58
Panel de las Tomas
58
4 Accesorios
58
Antorcha S45
58
5 Mantenimiento
58
Desmontaje de la Antorcha
59
6 Diagnóstico y Solución de Problemas
59
7 Nociones Teóricas sobre el Corte por Plasma
61
Proceso de Corte por Plasma
61
8 Características Técnicas
61
Português
63
Português
64
1 Atenção
65
Condições de Utilização
65
Protecção Do Operador E de Outros Indivíduos
65
Protecção contra Fumos E Gases
66
Prevenção contra Incêndios/Explosões
66
Precauções Na Utilização das Botijas de Gás
66
Protecção contra Choques Eléctricos
66
Campos Electromagnéticos E Interferências
66
Grau de Protecção IP
67
2 Instalação
67
Elevação, Transporte E Descarga
68
Posicionamento Do Equipamento
68
Ligações
68
Instalação
68
3 Apresentação Do Sistema
69
Generalidades
69
Painel de Comandos Frontal
69
Painel Traseiro
70
Painel de Tomadas
70
4 Acessórios
70
Tocha S45
70
5 Manutenção
70
Remoção da Tocha
71
6 Resolução de Problemas
71
7 Noções Teóricas sobre O Corte de Plasma
73
Processo de Corte de Plasma
73
8 Características Técnicas
73
Nederlands
75
Dutch
76
1 Waarschuwing
77
Gebruiksomgeving
77
Bescherming Voor de Lasser en anderen
77
Bescherming Tegen Rook en Gassen
78
Brand en Explosie Preventie
78
Voorzorgmaatregelen Voor Het Gebruik Van Gasflessen
78
Beveiliging Tegen Elektrische Schokken
78
Elektromagnetische Velden en Storingen
78
IP Beveiligingsgraad
79
2 Het Installeren
79
Procedure Voor Het Laden, Vervoeren en Lossen
80
Plaatsen Van de Installatie
80
Aansluiting
80
Installeren
80
3 Presentatie Van de Installatie
81
Algemene Informatie
81
Voorpaneel
81
Achter Paneel
82
Paneel Met Contactpunten
82
4 Accessoires
82
S45 Toorts
82
5 Onderhoud
82
Verwijdering Van de Toorts
83
6 Meest Voorkomende Vragen en Oplossingen
83
7 Algemene Informatie over Plasma Snijden
85
Plasma Snij Proces
85
8 Technische Kenmerken
85
Svenska
87
Svenska
88
1 Varning
89
Driftsmiljö
89
Personligt Skydd Och Skydd För Tredje man
89
Skydd Mot Rök Och Gas
90
Skydd Mot Bränder/Explosioner
90
Försiktighetsåtgärder VID Användning Av Gasbehållare
90
Skydd Mot Elektriska Urladdningar
90
Elektromagnetiska Fält Och Störningar
90
IP-Skyddsgrad
91
2 Installation
91
Lyftning, Transport Och Lossning
91
Aggregatets Placering
92
Inkoppling
92
Igångsättning
92
3 Beskrivning Av Aggregatet
93
Allmänt
93
Främre Kontrollpanel
93
Bakre Kontrollpanel
94
Kopplingstavla
94
4 Tillbehör
94
Brännare S45
94
5 Underhåll
94
Att Ta Loss Brännaren
95
6 Felsökning Och Tips
95
7 Teoretiska Principer För Plasmaskärning
96
Plasmaskärningsprocessen
97
8 Tekniska Data
97
Dansk
99
Dansk
100
Default Chapter
100
Symboler
100
1 Advarsel
101
Brugsomgivelser
101
Personlig Beskyttelse Og Beskyttelse Af Andre
101
Beskyttelse Mod Røg Og Gas
102
Forebyggelse Af Brand/Eksplosion
102
Forholdsregler Ved Brug Af Gasflasker
102
Beskyttelse Mod Elektrisk StøD
102
Elektromagnetiske Felter Og Forstyrrelser
102
IP-Beskyttelsesgrad
103
2 Installering
103
Løfte-, Transport- Og Aflæsningsanvisninger
104
Placering Af Anlægget
104
Tilslutning
104
Idriftsættelse
104
3 Præsentation Af Anlægget
105
Generelle Oplysninger
105
Det Frontale Betjeningspanel
105
Bagpanel
106
Stikkontaktpanel
106
4 Ekstraudstyr
106
Brænder S45
106
5 Vedligeholdelse
106
Sådan Fjernes Brænderen
107
6 Fejlfinding Og Løsninger
107
7 Teorivink Vedrørende Plasmaskæring
109
Plasma-Skæreproces
109
8 Tekniske Specifikationer
109
Norsk
111
Norsk
112
1 Advarsel
113
Bruksmiljø
113
Personlig Beskyttelse Og Beskyttelse Av Tredje Mann
113
Beskyttelse Mot Røyk Og Gass
114
For Å Forebygge Brann/Eksplosjoner
114
Forebyggelse Ved Bruk Av Gassbeholder
114
Vern Mot Elektrisk Støt
114
Elektromagnetiske Felt Og Forstyrrelser
114
Vernegrad IP
115
2 Installasjon
115
Løfting, Transport Og Lossing
115
Plassering Av Anlegget
116
Kopling
116
Installasjon
116
3 Presentasjon Av Anlegget
117
Generelt
117
Frontpanel Med Kontroller
117
Bakpanel
118
Støpselpanel
118
4 Tilbehørssett
118
Sveisebrenner S45
118
5 Vedlikehold
118
Fjerning Av Sveisebrenneren
119
6 Diagnostikk Og Løsninger
119
7 Teoretisk Veiledning Til Plasmaskjæring
120
Plasmaskjæring
121
8 Teknisk Spesifikasjon
121
Suomi
123
Suomi
124
1 Varoitus
125
Työskentelytila
125
Käyttäjän Ja Ulkopuolisten Henkilöiden Suojaaminen
125
Suojautuminen Höyryiltä Ja Kaasuilta
126
Tulipalon Tai Räjähdyksen Ehkäisy
126
Kaasupullojen Turvallinen Käyttö
126
Suojaus Sähköiskulta
126
Sähkömagneettiset Kentät Ja Häiriöt
126
IP-Luokitus
127
2 Asennus
127
Nosto, Kuljetus Ja Purkaus
127
Laitteen Sijoitus
128
Kytkentä
128
Käyttöönotto
128
3 Laitteen Esittely
129
Yleistä
129
Etuohjauspaneeli
129
Takapaneeli
130
Liitäntäpaneeli
130
4 Lisävarusteet
130
Poltin S45
130
5 Huolto
130
Polttimen Irrottaminen
131
6 Vianmääritys Ja Ratkaisut
131
7 Plasmaleikkauksen Teoriaa
132
Plasmaleikkausprosessi
133
8 Tekniset Ominaisuudet
133
Ελλhnika
135
Ελληνικά
136
Ατομική Προστασία Και Ασφάλεια Τρίτων
137
Περιβάλλον Χρήσης
137
Προειδοποιησεισ
137
Πρόληψη Πυρκαγιάς/Έκρηξης
138
Προληπτικά Μέτρα Για Τη Χρήση Φιαλών Αερίου
138
Προστασία Από Ηλεκτροπληξία
138
Προστασία Από Καπνούς Και Αέρια
138
Ηλεκτρομαγνητικά Πεδία Και Παρεμβολές
139
Βαθμός Προστασίας IP
140
Εγκατασταση
140
Σύνδεση
140
Τοποθέτηση Της Διάταξης
140
Τρόπος Ανύψωσης, Μεταφοράς Και Εκφόρτωσης
140
Θεση Σε Λειτουργια
141
Γενικά
142
Μπροστινός Πίνακας Ελέγχου
142
Πίσω Πίνακας Ελέγχου
142
Παρουσιαση Τησ Διαταξησ
142
Aξeσoyap
143
Αφαίρεση Τσιμπίδας
143
Πίνακας Υποδοχών
143
Συντηρηση
143
Τσιμπίδες S45
143
Διαγνωση Προβληματων Και Λυσεισ
144
Διαδικασία Κοπής Με Πλάσμα
145
Συντομη Αναφορα Στη Θεωρια Τησ Κοπησ Με Πλασμα
145
Τεχνικα Χαρακτηριστικα
146
Targa Dati, Rating Plate, Leistungschilder, Plaque Données, Placa de Características, Placa de Dados, Technische Gege Vens, Märkplåt, Dataskilt, Identifikasjonsplate, Arvokilpi, Πινακιδα Χαρακτηριστικων
147
Generatorns Märkplåt, Betydning Af Oplysningerne På Generatorens Dataskilt, Beskrivelse Av Generatorens Infor Masjonsskilt, Generaattorin Kilven Sisältö, Σημασία Πινακίδας Χαρ Ακτηριότικών Της Γεννητριασ
148
Connettori, Connectors, Verbinder, Connecteurs, Conectores, Conectores, Verbindingen, Kontaktdon, Konnektorer Skjøtemunnstykker, Liittimet, Συνδετηρεσ
150
Other manuals for Selco Genesis 35
Repair Manual
63 pages
Related product manuals
Selco genesis 352 GSM
174 pages
Selco Genesis 3200 TLH
272 pages
Selco Genesis 3000 MTE
388 pages
Selco Genesis 3200 GSM
360 pages
Selco Genesis 3200 PME
344 pages
Selco Genesis 3000 PMC
388 pages
Selco Genesis 302 AC/DC
192 pages
Selco Genesis 282-352
130 pages
Selco Genesis 282-352 TLE
130 pages
Selco Genesis 282-352-503 PME
144 pages
Selco Genesis 2000
178 pages
Selco Genesis 4000 MSE
376 pages