EasyManua.ls Logo

Siemens LMV50 series

Siemens LMV50 series
327 pages
To Next Page IconTo Next Page
To Next Page IconTo Next Page
To Previous Page IconTo Previous Page
To Previous Page IconTo Previous Page
Loading...
103/327
Building Technologies Basic Documentation LMV5... CC1P7550en
7 Boiler controller / load controller 22.05.2018
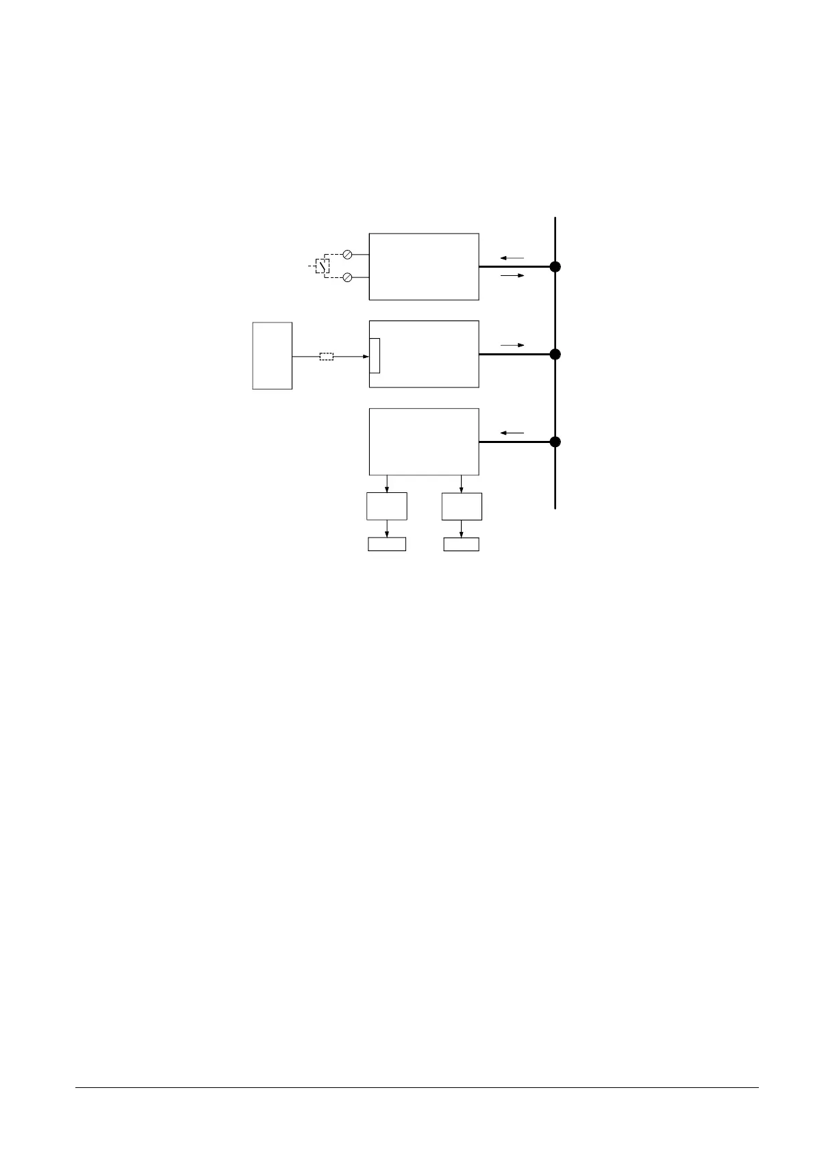
BACS for control via bus with the internal load controller.
The internal load controller is connected via the AZL5 and an external bus interface
(Modbus) with a BACS. The BACS transmits «only» predefined setpoints to the internal
controller. This means that the actual control is provided by the internal load controller.
Terminals X62 pin 1 and X62 pin 2 can be used for changeover from the external
predefined setpoint to the internal setpoint W1 (e.g. in the event the BACS fails),
triggered via a potential-free contact (load controller software version V01.50 or higher).
AZL5...
CAN module
(basic unit)
FARC (BU)
Demand
for heat
BC (BU)
Manipulated variable,
demand for heat
Manipulated variable,
demand for heat
CAN bus
7550b03e/0704
Setpoint
Setpoint
Manipulated
variable
0...100 %
Internal
load controller
Setpoint
Modbus /
e-bus
BMS
Jack X72
X62.1
X62.2
Figure 49: Operating mode 3 with load controller
Operating mode 3
(int LC bus)

Table of Contents

Other manuals for Siemens LMV50 series

Related product manuals