EasyManua.ls Logo

Skyjack SJ4726 - Hydraulic Schematics - SJ4720;26;32 CE

Skyjack SJ4726
177 pages
Print Icon
To Next Page IconTo Next Page
To Next Page IconTo Next Page
To Previous Page IconTo Previous Page
To Previous Page IconTo Previous Page
Loading...
A B C D E F G H
V
Z
Y
X
W
80
SJ3220, SJ3226, SJ4720, SJ4726, SJ4732 223198ABA
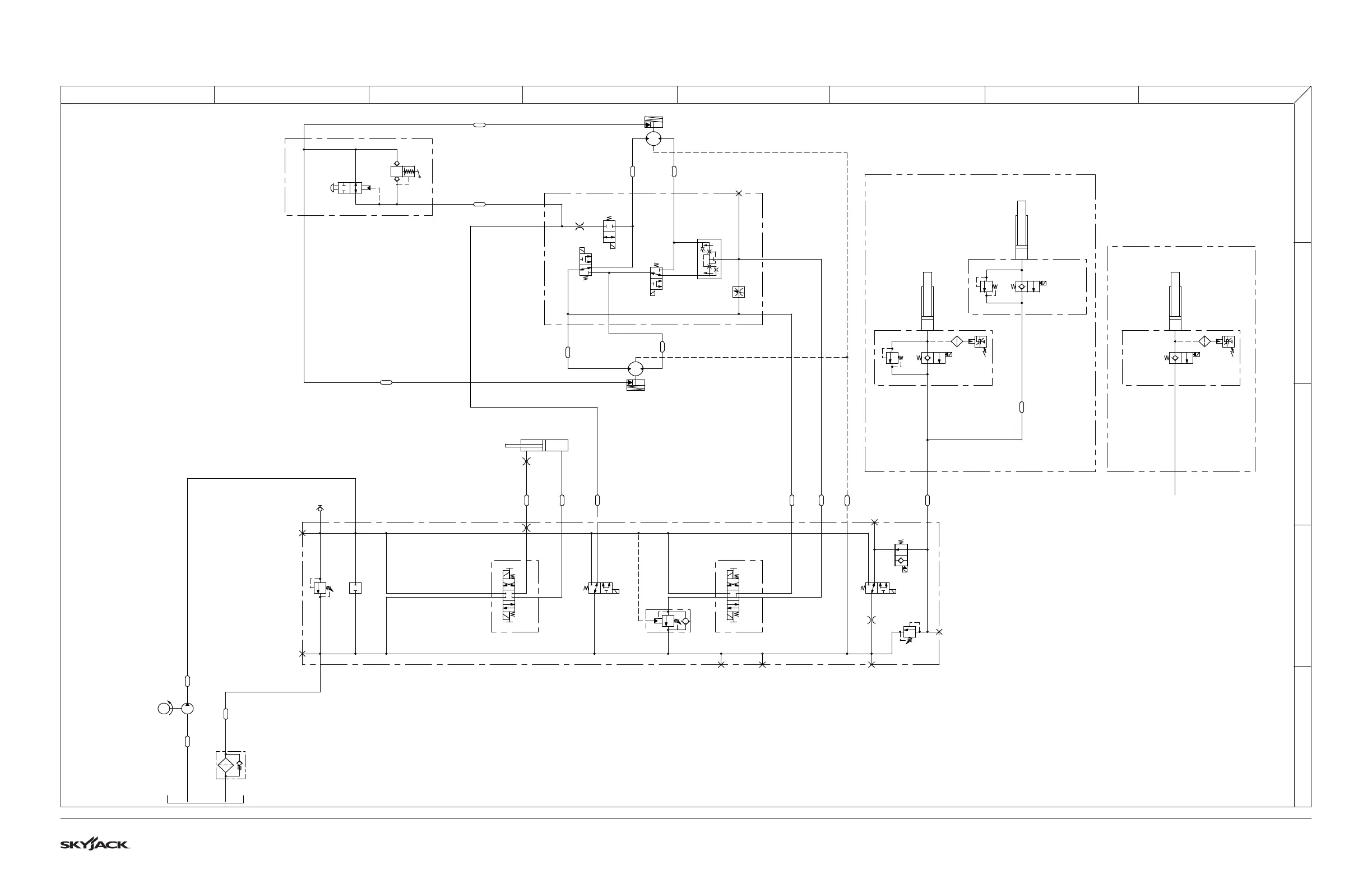
3.32 Hydraulic Schematics - SJ4720/26/32 CE
M216190AD
T
B
P
A
P
A
T
B
4H-24A
LEFT
4H-23A
RIGHT
R1
RELIEF
VALVE
2750 psi
3H-17
BRAKE
RELEASE
3H-14
LIFT
R2
RELIEF
VALVE
CB1
4000 PSI
10:1
4H-16
FORWARD
4H-15
REVERSE
MB1 MAIN MANIFOLD
SAE 08
QD1
P1
SYSTEM PUMP
(3.59 CC / 0.219 CIR)
F1
FILTER
SAE 12 SAE 06
C1
STEERING
CYLINDER
O1
.040"
SAE 06
SAE
06
SAE
06
SAE
06
AB
BR1
LEFT
BRAKE
SAE 06
SAE
06
A
BR2
RIGHT
BRAKE
B
SAE 06
SAE
06
3H-18A-1
SPEED
VALVE B
3H-18A-2
SPEED
VALVE A
2H-18A
DIFFERENTIAL
VALVE
O3
.040"
FD1
FLOW
DIVIDER
COMBINER
V2
FREE-WHEEL
VALVE
MB2 DRIVE MANIFOLD
SAE 04
SAE
04
3H-17
O4
.089"
P2
BRAKE
HAND
PUMP
SAE 04
V1
AUTO
RESET
BRAKE
OVERRIDE
MB6 BRAKE MANIFOLD
SAE 04
SAE
04
M1
LEFT
DRIVE MOTOR
M2
RIGHT
DRIVE MOTOR
2H-13C
LOWER
PORT
PLUGGED
C2
LOWER LIFT
CYLINDER
2H-13-1
PT1
PRESSURE
TRANSDUCER
MB4
HOLDING
MANIFOLD
SAE 06
C3
UPPER LIFT
CYLINDER
2H-13-2
MB3
HOLDING
MANIFOLD
SAE 04
R4
RELIEF
VALVE
R3
RELIEF
VALVE
2H-13-1
PT1
PRESSURE
TRANSDUCER
MB5
HOLDING
MANIFOLD
C2
LOWER LIFT
CYLINDER
SN1
SNUBBER
SN1
SNUBBER
O2
.031"
4726/4732
4720
M
A=REVERSE
B=FORWARD
A=FORWARD
B=REVERSE
13
2
13
2
Bore
Rod
Stroke
1.5
0.75
4.87
1
2
3
4
2
2
1
SAE 6
FRONT LEFT SAE 6
SAE 6
REAR LEFT SAE 6
FRONT RIGHT SAE 6 REAR RIGHT SAE 6
13
2
13
2
SAE 6
SAE 6
Stroke
Bore
3.998
37.321
Stroke
Bore
4.0
49.06
2
1
2
1
Stroke
Bore
3.998
37.321

Table of Contents

Other manuals for Skyjack SJ4726

Related product manuals