EasyManua.ls Logo

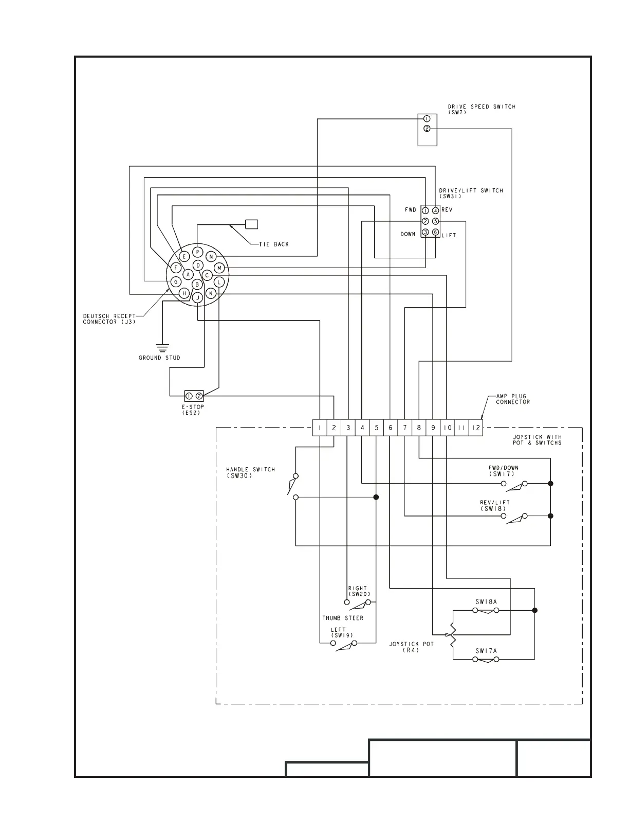
Snorkel S3246E - Upper Control Box Electrical Schematics

Snorkel S3246E
236 pages
Print Icon
To Next Page IconTo Next Page
To Next Page IconTo Next Page
To Previous Page IconTo Previous Page
To Previous Page IconTo Previous Page
Loading...
S2646/S3246
Electrical
Schematics – 1
Upper Control Box
0371913C

Table of Contents

Other manuals for Snorkel S3246E

Related product manuals